vovchik Опубликовано 14 Января, 2010 в 11:36 Жалоба Поделиться Опубликовано 14 Января, 2010 в 11:36 6Ф3П 360 вольт держит точно,по ошибке подавал такое напряжение :smile:сразу на пару ламп не померив,сколько на выходе Б.П.После такой экзекуции работают,изменений на слух никаких,а насчет долговечности,об этом я ничего сказать не могу,фиг знает,может через месяц накроются,а могут и 20 лет проработать,поживем-увидим. Ссылка на комментарий Поделиться на другие сайты Поделиться
Гость aerialj Опубликовано 14 Января, 2010 в 13:18 Жалоба Поделиться Опубликовано 14 Января, 2010 в 13:18 Имею уже собранные усилитель Монакова на 6Н2П-ЕВ+6П14П, анодное питание 360В, накал выходных=38мА канал №1, 41мА канал№2. Амплидута навыходе до варки ТВЗ-1-9 была 2,9В и 3,2В, а после варки стала 3,5В и 3,5В (смещения указанные выше подогнал после варки). После варки трансы не только перестали пищать с частотой входного сигнала но и уменьшились потери, как видно из цифр. Все трансы пришлось перематывать или доматывать, ТВЗ-1-9 - с домотанной паралельно вторичной обмоткой, как делается - есть в нэте, зазор также имеется, изоляция между обмотками - ФУМ. Выходную мощность не указываю, так как не могу никак врубаться как вы её считаете, от цифр Манакова просто челюха отвалилась, и где он эти 2,5Вт на канал надыбал... Поэтому считайте мощность сами, как ВЫ это умеете, а я продолжу. Смещение выходных ламп и накал 6Н2П-ЕП стабилизированы КРЕН-ами. Полоса частот 40Гц(обрезал умышленно)-20кГц по уровню меньше -1дБ, на частотах выше измерять нет возможности, геренатор софтовый на ПК. При анодном напряжении 250В смещение было порядка 25-34мА, дальше на выходе идёт ограничение сигнала. Поэтому, наверное, всё ещё зависит от крутизны конкретной лампы и из-за этого смещение желательно выбирать смотря на осциллограф. БП... ёмкость после моста 550мкФ, поэтому предохранитель пришлось поставить на 1А, на 0,5А вылетал стару при старте, не выдерживал зарядного тока. Анодное напряжение на разных каналах отличается на 4В. Остальные Ёмкости по анодному питанию - по 100мкФ. Мне, конечно, не очень нравится изменяющееся напряжение на выходе БП в результате изменений в сети 220В, но от линейного БП без стабилизации больше не получишь... Так что вот вам пару ответов на упоминавшиеся выше вопросы. Реально оценить звучание усилителя у меня сейчас нет возможности, АС - барахло от "центра" Сириуса (100Гц-10000Гц) и ещё парочка динамиков. Так что работа над АС ещё предстоит. А так, вообще, кажется, неплохо звучит...пока только так. :smile: А вообще, если после сборки СЕ Монакова будет подключение к этому усилителю АС с чувствительностью порядка 84дБ - это безполезная трата денег и времени на усилитель, так как звучит реально тихо. Так что если для джаза - это ещё более-менее, то для метала и классики - полный отстой. Здесь нужна АС с чувствительностью порядка 92-94дБ, так что поиск нужных хороших динамиков ещё предстоит... И не нужно наезжать на транзисторные усилители! Единственная проблема в том, что для достижения того качества звука и выще, который вы хотите или хотели бы, на транзисторных усилителях нужно собирать схемы намного сложнее чем те, которые вы собираете на лампах (10-20 деталей и всё =оргазм), да и знания, и опыта нужно намного больше только для того, чтобы его настроить, но и вых. мощность КАЧЕСТВЕННАЯ при этом получается намного больше... Так что мне ещё учиться и учиться... Сразу извиняюсь за мой off top. Так что, если вы хотите возразить или продолжить этот многолетний спор, не пишите в этой теме, а создайте отдельную, если аналогичной нет, и там можно будет и поспорить... :smile: Если кто знает, какое ТОЧНО железо применялось для ТВЗ-1-9, может подскажете? Ссылка на комментарий Поделиться на другие сайты Поделиться
Гость elexe Опубликовано 13 Февраля, 2010 в 20:53 Жалоба Поделиться Опубликовано 13 Февраля, 2010 в 20:53 Здравствуйте Датагорцы! Хочу Собрать SE на 6ф5п(именно на них тк других в наличии нет), это будет первый мой усь на лампах, в наличии имеются трансы (силовые) тс-180-2, тсш-130, интересует схема подключения. не задавался вопросами о перемотке трансов и остальном , тк именно нужен первый опыт , а дальше больше, так вот по паспорту у 6ф5п напряжения анода минимальное 100вольт, если не ошибаюсь, сколько вы бы посоветовали чтобы было? еще бы хотел увидеть схему с фиксированным смещением, на 6ф5п, не сложную) выходные два тв3-ш, один тв3-1-9, два твк110-л2, что применить исходя из акустики - 4ом 25ас-109 84дб чувств, и 6ом 50ваттные с чувствительностью 85дб, подскажите схему или как вариант с какой акустикой будет лучше и вариант чтобы можно было подключить наушники Philips 500mv , чувствительность: 98 dB, сопротивление: 32 Ohm, по мере возникновения новых вопросов буду их задавать, спасибо за внимание) Ссылка на комментарий Поделиться на другие сайты Поделиться
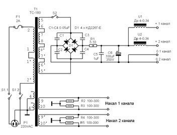
Гость grays Опубликовано 13 Февраля, 2010 в 22:45 Жалоба Поделиться Опубликовано 13 Февраля, 2010 в 22:45 (изменено) Здравствуйте Датагорцы!Хочу Собрать SE на 6ф5п(именно на них тк других в наличии нет), это будет первый мой усь на лампах, в наличии имеются трансы (силовые) тс-180-2, тсш-130, интересует схема подключения. не задавался вопросами о перемотке трансов и остальном , тк именно нужен первый опыт , а дальше больше, так вот по паспорту у 6ф5п напряжения анода минимальное 100вольт, если не ошибаюсь, сколько вы бы посоветовали чтобы было? еще бы хотел увидеть схему с фиксированным смещением, на 6ф5п, не сложную) выходные два тв3-ш, один тв3-1-9, два твк110-л2, что применить исходя из акустики - 4ом 25ас-109 84дб чувств, и 6ом 50ваттные с чувствительностью 85дб, подскажите схему или как вариант с какой акустикой будет лучше и вариант чтобы можно было подключить наушники Philips 500mv , чувствительность: 98 dB, сопротивление: 32 Ohm, по мере возникновения новых вопросов буду их задавать, спасибо за внимание) Во вложении БП на тс-180, фиксированное смещенеие можно организовать использовав имеющийся ТВК. Последнее время стал делать с пентодным включением 6Ф5П и небольшой последовательной ОС и автосмещением _https://www.fotarea.ru/grays/pic/000xd1wz конденсаторы в катодах выбирал из имеющихся, то есть всё по вкусу. Регулятор тембра по входу можно не применять, всё зависит от пристрастий. Успехов. Изменено 13 Февраля, 2010 в 22:52 пользователем grays Ссылка на комментарий Поделиться на другие сайты Поделиться
Гость вкн Опубликовано 14 Февраля, 2010 в 05:40 Жалоба Поделиться Опубликовано 14 Февраля, 2010 в 05:40 Сергей, а может в отдельной теме опишите ЭТО: Последнее время стал делать с пентодным включением 6Ф5П и небольшой последовательной ОС и автосмещением _https://www.fotarea.ru/grays/pic/000xd1wz конденсаторы в катодах выбирал из имеющихся, то есть всё по вкусу. Регулятор тембра по входу можно не применять, всё зависит от пристрастий. Напряжения, токи, чувствительность с темброблоком и без, ТВЗ, попытки стабилизации А+, и пр.? Или может даже статью? Лично мне этот вариант интереснее "триодного". Ссылка на комментарий Поделиться на другие сайты Поделиться
Гость 372 Опубликовано 14 Февраля, 2010 в 07:06 Жалоба Поделиться Опубликовано 14 Февраля, 2010 в 07:06 ТС180: 11-12-12'-11' = ~12-14В Мостом: 16-18В постоянного. Удвоителем: 32-36В постоянного. На смещение хватит. Ссылка на комментарий Поделиться на другие сайты Поделиться
Гость grays Опубликовано 14 Февраля, 2010 в 08:45 Жалоба Поделиться Опубликовано 14 Февраля, 2010 в 08:45 Константин, а там ведь и писать нечего даже. В первом каскаде сейчас нет конденсатора в катоде, чувствительности хватает с моим источником (пкд техникс) клиппинг наступает при положении ручки громкости на 16.00 :smile:.Наряжение питания 270 В., токи пентода штатные , ок. 47 ма через лампу, триодная часть 4 ма. Я честно говоря послушал её в триоде и уже хотел распаять макет. По поводу стабилизации напряжения экранной, думаю в этой схеме будет лишним. Но попробовать можно, наскольк помню потенциал экранной не ниже анодного, значит связку КС-ов или СГ (для винтажности и красоты) на 250 В минимум, а драйвер по хорошему от 400 В. запустить. Ссылка на комментарий Поделиться на другие сайты Поделиться
Гость elexe Опубликовано 15 Февраля, 2010 в 18:25 Жалоба Поделиться Опубликовано 15 Февраля, 2010 в 18:25 Вот схема SE 6ф5п, что скажете о ней ? разьясните немного, решил по ней собирать. Ссылка на комментарий Поделиться на другие сайты Поделиться
TANk Опубликовано 15 Февраля, 2010 в 19:09 Жалоба Поделиться Опубликовано 15 Февраля, 2010 в 19:09 Это схема из книжки "В помощь юному радиолюбителю" На мой взгляд номиналы резисторов в аноде и катоде предварительного каскада завышены раз в 10. Я бы в катод поставил 270 Ом ну или 200 + 68 чтобы цепочку ОС сохранить. А в анодную цепь триода поставил бы 24-27 кОм Резистор R7 уменьшил бы тоже раза в 3-4. До 2-3 кОм. Больший ток через лампу - лучшая динамика, меньше воздействие внешних помех. Напряжение питания я бы тоже увеличил бы с 210 до 300 вольт - это увеличит выходную мощность. R8 для пентодной части тогда тоже надо будет увеличить до 470 Ом примерно. Ссылка на комментарий Поделиться на другие сайты Поделиться
Гость elexe Опубликовано 16 Февраля, 2010 в 00:54 Жалоба Поделиться Опубликовано 16 Февраля, 2010 в 00:54 tank, я правильно вас понял R3 3,9к заменить на 200 R4 330 заменить на 68 R7 10к заменить на 3к R8 330 заменить на 470??? Ссылка на комментарий Поделиться на другие сайты Поделиться
TANk Опубликовано 16 Февраля, 2010 в 11:42 Жалоба Поделиться Опубликовано 16 Февраля, 2010 в 11:42 Да, вы правильно поняли. Ссылка на комментарий Поделиться на другие сайты Поделиться
Гость elexe Опубликовано 24 Февраля, 2010 в 19:22 Жалоба Поделиться Опубликовано 24 Февраля, 2010 в 19:22 Ну вот спешу поделиться радостью, мой первый макет на 6ф5п был собран, сегодня уже торопился , тк чем меньше оставалось тем быстрее хотелось закончить, все хорошо, работает, фона нет, звук есть в обоих каналах, но есть одно но, анод одной лампы через полторы минуты после включения краснеет очень сильно, как вы думаете в чем проблема? замеры еще не делал, вот завтра с работы приду совместно с вашими мыслями попробую убрать дефект, смещение автоматическое. Ссылка на комментарий Поделиться на другие сайты Поделиться
Рекомендуемые сообщения
Для публикации сообщений создайте учётную запись или авторизуйтесь
Вы должны быть пользователем, чтобы оставить комментарий
Создать учетную запись
Зарегистрируйте новую учётную запись в нашем сообществе. Это очень просто!
Регистрация нового пользователяВойти
Уже есть аккаунт? Войти в систему.
Войти