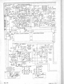
Гость Опубликовано 8 Января, 2009 в 20:24 Жалоба Поделиться Опубликовано 8 Января, 2009 в 20:24 Вот решил изложить некоторый материал по ремонту данного усилителя. В помощь всем тем, кто слабоват в электронике и кто не знает как действительно работает,его схема. Слышал много отзывов не в лучшую сторону. Помогу развеять миф о том, что усилитель плох. ВЕГА50У-122С было 4 вида т.е., все они имели не значительные изменения в схеме. Все усилители выпущенные раннее т.е. самые первые выпуски имели более качественную сборку нежели -позднее, и радиокомпоненты в них установлены по ТУ т.е. только качественные соответствующие схеме. А более поздние имели не качественную сборку и радиокомпоненты установлены какие попало, играет и ладно, а как? Лишь бы продать. Усилители одной марки, а играют по разному, все далеко от идеала, как на самом деле должны играть? Вот я сам лично добился от них безотказной и качественной работы. А как добиться этого я и хочу вам всем рассказать в чем секрет? Во первых кто разбирается в электронике знает, что такое параметрический стабилизатор напряжения. Стабилизатор обеспечивающий заданное напряжение на выходе при изменениях его на входе. Вот в схеме усилителя имеются несколько таких, выполненных на стабилитронах которые нужно отрегулировать по напряжению, чем точнее тем лучше. Особенно точно который находиться на входе усилителя тока после усилителя напряжения. Выполнен на стабилитронах КС512А, которые задают питание ОУ-операционного усилителя КР544УД1А ±12В отвечающего за автокорекцию искажений иначе не будет качественного звучания, а особенно на полной мощности. Вы сами это заметите на слух и при измерении Кг. У нас просто напросто у стабилитронов имеется разброс параметров вот их и нужно подобрать. Не ставить первые попавшиеся. Еще один ±15В рядом с источником питания. СМ.,схему. Но +15В я думаю не нужно будет т.к интегральный стабилизатор, то -15В обязательно. Почему нужно? Дело в том, что чем больше разброс по питанию ОУ будет входить в нелинейный режим, что приводит к ухудшению качества звучания. Трансформатор силовой здесь не причем и выпрямитель с фильтром. Все рассчитано точно. При использовании параметрических стабилизаторов можно применять не стабилизированный источник питания выходного каскада, т.е., изменения напряжения питания выходного каскада не будут сказываться на качество звучания усилителя. А схема выходного каскада построена таким образом, в следствие чего повышается КПД усилителя, за счет следящего питания "Адаптивное питание". Напряжение при увеличении выходной мощности плавно с ±23В увеличивается до ±33В. Еще при таком построении схемы выходного каскада увеличивается выходное сопротивление уменьшаются ИМИ интермодуляционные искажения. Режим А+ был создан еще в конце 70-Х годов. С целью создания усилителей на биполярных транзисторах обеспечивающих звучание на уровне ламповых, на СЧ и лучше на НЧ и ВЧ. Усилитель не имеет петли обратной связи ООС, имеющаяся в схеме автокорекция искажений ОУ в усилителе тока, осуществляется путем сравнения сигнала на входе и выходе 3-х каскадного эмиттерного повторителя, снижение Кг. Модуль усилителя напряжения подключен непосредственно к выходу усилителя тока. Все транзисторы нужно подбирать только с хорошей передачей по току. А выходные транзисторы, пред выходные в усилителе тока и напряжения комплементарные пары желательно близкие. В паспорте Кг указан без подбора комплементарных пар, подобрав пары можно еще хорошо снизить Кг. Необходимо добиться равенства напряжений смещения на базах выходных транзисторов, только при подборе комплементарных пар, при установке тока покоя. При включении усилителя не более ±0,6В, иначе сожжете вых.транзисторы, в процессе работы транзисторы не много прогреются, это вызовет некоторое уменьшение напряжения, за тем оно стабилизируется, должно быть не менее ±0,5В. В процессе поломки случалось так,что бывает p-n переход пробит на коротко или в обрыве. Обычно транзисторы сгорают по таким причинам, как: установлены с плохим коэффициентом передачи тока - не надежны, в процессе предыдущей поломки были заменены только пробитые в плечах, а нужно менять все! Т.к у них может быть частичный пробой бывает прозвонка не спасает, когда база в воздухе. Все это может привести к пробою транзисторов. Транзисторы 816, 817, 818, 819 только с буквой Г. ОУ в блоке входов и регуляторов КР1434УД1А-только эти с буквой А. Такие должны стоять в схеме по шумам самый низкий уровень. Ни какие 157... Вот собственно и все! ЖЕЛАЮ УДАЧИ! Паяльник с температурой не более 250 градусов. Что бы дорожки не отслаивались! Электролиты желательно заменить на новые. Хотелось еще добавить по поводу "корпус в металле". Это всего лишь военное исполнение. При настройке всех напряжений и ОУ в пластмассе будет обеспечивать не хуже параметры. А замена на другие может привести к изменению параметров усилителя. Еще добавляю по поводу сечения шлейфа с выхода блока УМ на блок защиты. С малым сечением шлейф необходимо заменить на шлейф большего сечения. Там идут по 2 параллельно. Должны 0,75-1кв. А так же должны быть провода по питанию, и от блока защиты до разъемов АС,1,5-2кв. Мощность иначе будет теряться. Установив сами заметите на слух. PS. описание и схема из журнал "Радио" №5 1992 год Ссылка на комментарий Поделиться на другие сайты Поделиться
Гость andrew Опубликовано 8 Января, 2009 в 21:45 Жалоба Поделиться Опубликовано 8 Января, 2009 в 21:45 А если еще ОУ КР544УД1А заменить на К574УД1А(Б) в метале, ваще кайф будет! :smile: УМЗЧ действительно не так уж плох и просто требует доводки. И не стоит его заменять на какие то там TDA7294(TDA7293)! Ссылка на комментарий Поделиться на другие сайты Поделиться
Гость Опубликовано 14 Января, 2009 в 17:53 Жалоба Поделиться Опубликовано 14 Января, 2009 в 17:53 Если у кого-то возникнут вопросы задавайте, отвечу! Ссылка на комментарий Поделиться на другие сайты Поделиться
TANk Опубликовано 14 Января, 2009 в 19:53 Жалоба Поделиться Опубликовано 14 Января, 2009 в 19:53 Вот это описание дополнить рисунками конкретных участков схемы где делались изменения, несколькими фотографиями печатной платы с деталями где именно и как поставлены новые детали и оформить в виде статьи на портале. Будет еще полезнее, особенно для начинающих. Ссылка на комментарий Поделиться на другие сайты Поделиться
Гость Опубликовано 16 Января, 2009 в 15:19 Жалоба Поделиться Опубликовано 16 Января, 2009 в 15:19 Благодарен за совет,как добавлю рисунки,фото обязательно помещу на главном. Ссылка на комментарий Поделиться на другие сайты Поделиться
Pashka Опубликовано 16 Января, 2009 в 17:11 Жалоба Поделиться Опубликовано 16 Января, 2009 в 17:11 Еще дополню. В выходном каскаде усилителя напряжения поменял транзисторы на импорт TIP31C/TIP32C (100V, 3A,), звук заметно поменялся в лучшую сторону! Еще замечу, что в моей Веге напряжение питания выходного каскада стояло четко ±23В и не возрастало. Зато ток оконечный каскад потребляет с выхода ±33В Ссылка на комментарий Поделиться на другие сайты Поделиться
Гость Опубликовано 16 Января, 2009 в 18:09 Жалоба Поделиться Опубликовано 16 Января, 2009 в 18:09 По поводу транзисторов у импорта разброс параметров меньше,а у наших больше. Прежде чем поставить транзисторы в усилитель необходимо провести входной контроль h параметров, а не ставить первые попавшиеся! Не менее 25, подобрать пару, тогда разницы не будет. h смотреть по справочнику. ±23,±33 В какой точке измерял? На выходе выпрямителя с фильтром оно естественно не будет меняться. Еще нагрузка сколько Ом. Наиболее эффективно будет - при сопротивлении 4Ом, т.к мощность на выходе увеличиться. Измерять нужно в точке между 2 транзисторами верхнего и нижнего плеча в обоих каналах усилителя. ±33В потреблять начинает при повышенной мощности! Объясняю принцип работы. Верхние по схеме вых. транзисторы подключенные к ±33В на малой мощности закрыты, в точке между 2 транзисторами ±23В. Они управляют подачей питания на нижние по схеме, которые как раз и являются усилительными, ток через верхние не течет. А при увеличении вых.мощности оно начинает в этой точке плавно расти до ±33В. Верхними же транзисторами управляют составные КТ972 и КТ973, а составными - диоды КД521, которые открываются при увеличение амплитуды звукового сигнала. Теперь через верхние транзисторы потечет ток. Диоды КД2999 являются запирающими, чтобы ±33 не попадало в ±23 в источника. Вот и все! Еще добавлю покупал транзисторы 2007 года выпуска КТ818Г,КТ819Г,КТ816Г,КТ817Г. По h параметрам практически одинаковые, легче подбирать.По параметрам не хуже импортного аналога. У них еще выводы из материала с плохой теплопроводностью,что-бы при лужении и пайке не перегревать кристалл транзистора. Ссылка на комментарий Поделиться на другие сайты Поделиться
sseerrggeeyy Опубликовано 4 Февраля, 2009 в 14:09 Жалоба Поделиться Опубликовано 4 Февраля, 2009 в 14:09 Доброго времени суток! Подскажите с чего начать разбираться. При включении сабжа гул в колонках и тут же отрубается. А схемы ни у кого нет? Ссылка на комментарий Поделиться на другие сайты Поделиться
Гость Опубликовано 4 Февраля, 2009 в 16:48 Жалоба Поделиться Опубликовано 4 Февраля, 2009 в 16:48 Вечер добрый! Какое сопротивление имеет сабж.Должно быть в пределах 4-8Ом. Гул чаще бывает по таким причинам: высыхают электролиты основного и вспомогательного питания. Проверить их. Это два высоких со стороны деталей слева на плате,и те что отдельно соединенные с платой проводами. Проверить выходные транзисторы на отсутствие пробоев которые располагаются на большом радиаторе. Ссылка на комментарий Поделиться на другие сайты Поделиться
sseerrggeeyy Опубликовано 4 Февраля, 2009 в 19:28 Жалоба Поделиться Опубликовано 4 Февраля, 2009 в 19:28 Прошу прощения. :smile: Сабж - это от слова Subject - тема. Тема данного форума. Не подумал... Следующий раз учту. Больше проф. жаргона не будет. :smile: А сопротивление колонок именно 8 Ом. Высыхают... Проверю. Выпаивать их обязательно? Конденсатры. Ага, блин, чем, емкость у них приличная? Поздно уже не охота вскрывать. Схемку бы... А защита при этом должна срабатывать? Ссылка на комментарий Поделиться на другие сайты Поделиться
Гость Опубликовано 5 Февраля, 2009 в 17:49 Жалоба Поделиться Опубликовано 5 Февраля, 2009 в 17:49 Лучше конечно выпаивать, проверить можно обычным мультиметром. Поставить в режим измерения сопротивления на предел порядка 200кОм. Подсоединив параллельно выводам конденсатора. Цифры побегут из минусовой части к нулю, а затем в плюсовой. Это покажет заряд, разряд конденсатора.И т.д при переворачивании щупов.А у неисравного стоят на месте. Но этот способ субъективный и неможет дать точной оценки,за исключением приборов которыми можно измерить емкость. Лучше конечно будет заменить все электролиты в усилителе если не разу не менялись,чтобы каждый раз не менять. Защита будет срабатывать до тех пор пока будут неисправности:пробой транзисторов,к.з на плате,в основном все что связано с питанием. Ссылка на комментарий Поделиться на другие сайты Поделиться
Гость matrixoid Опубликовано 7 Февраля, 2009 в 16:42 Жалоба Поделиться Опубликовано 7 Февраля, 2009 в 16:42 Насчет транзисторов верно сказано. Летят часто. И электролиты менять надо все, сам поменял, звук изменился до неузнаваемости. У меня был усилок Denon, Вега звучит лучше после модернизации Ссылка на комментарий Поделиться на другие сайты Поделиться
Рекомендуемые сообщения
Для публикации сообщений создайте учётную запись или авторизуйтесь
Вы должны быть пользователем, чтобы оставить комментарий
Создать учетную запись
Зарегистрируйте новую учётную запись в нашем сообществе. Это очень просто!
Регистрация нового пользователяВойти
Уже есть аккаунт? Войти в систему.
Войти