Гость sergold Опубликовано 2 Апреля, 2009 в 10:10 Жалоба Поделиться Опубликовано 2 Апреля, 2009 в 10:10 Проверил сегодня,"плохо"ей(6п15п) в этой схеме с этим режимом.Не играет совсем,возбуждение начинается сразу.Уменьшил анодное до 230,все равно "плохо",звук ужасен.Лучше найти 6П9. Я тоже попробовал вчера. Да, тихо играет, единственный транс кот не давал возбуждение - ТВК 110 :smile: парафиненный :smile:. Работала даже на 110! вольт(: но греется ужас, или так и должно? А может на раскачку поставить 6Н3П(6Н23П)? Или всеже тут нужны другие режимы/схемные решения. Или все же в топку ее? Ссылка на комментарий Поделиться на другие сайты Поделиться
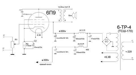
Гость jusufas Опубликовано 2 Апреля, 2009 в 15:50 Жалоба Поделиться Опубликовано 2 Апреля, 2009 в 15:50 Читал, что сопротивление первички должна быть до 200ом (менше - лучше). Значит ∅ провода как мин. должен быть ~0,4мм. Думаю в ОСМ-0,16 невлезит всё. Обычно я мотаю так: первичка - 5 - 10 - 5 (слоёв), вторичка - 0,5 - 1 - 1 - 0,5. По разному соединяя вторичку - можем приспособить под разную нагрузку. avgur: ... еще - Ri 6П9 - 80к, Ra порядка 10к... Я непонял - может кто проясните. Всегда считал, что должно быть наоборот... Спасибо Ссылка на комментарий Поделиться на другие сайты Поделиться
Гость avgur Опубликовано 2 Апреля, 2009 в 19:09 Жалоба Поделиться Опубликовано 2 Апреля, 2009 в 19:09 Рекомендуемое приведенное сопротивление нагрузки(Ra)для 6п9 по справочнику 10ком. Внутреннее сопротивление(Ri)80ком. Уточнение по намотке-первичка-4000витков,вторичка-172витка(8 Ом) 1-2-1-2-1-2-1-2 1500-172-1000-172-1000-172-500-172 Анод подключать к слою 500 витков, немного лучше АЧХ в таком варианте.Лампа пентодом. Мотать так : 1500витков-изоляция потолще-вторичка-изоляция-1000витков-изоляция-вторичка-изоляция-1000витков-изоляция-вторичка-изоляция-500витков-изоляция-вторичка. Изоляцию в каждой прокладке = фторопласт, толщиной 0.05, но в три-четыре слоя, до получения общей толщины не менее 0.2мм, больше - лучше . Секционировать слои еще больше не надо,ёмкость будет сильно мешать.У нас лампа пентодом! Лучше использовать ОСМ 0,25.Сечение больше-отдача по низам выше,а еще лучше найти ОСМ 0,4.На ОСМ 0,16 может не влезть!Да и сечение меньше.А так у Вас будет ХОРОШИЙ выходник который можно будет использовать с более "серьезными" лампами,этот выходник пойдет например для Г-811. Ссылка на комментарий Поделиться на другие сайты Поделиться
Гость avgur Опубликовано 2 Апреля, 2009 в 19:31 Жалоба Поделиться Опубликовано 2 Апреля, 2009 в 19:31 Я тоже попробовал вчера. Да, тихо играет, единственный транс кот не давал возбуждение - ТВК 110 :smile: парафиненный :smile:. Работала даже на 110! вольт(: но греется ужас, или так и должно? А может на раскачку поставить 6Н3П(6Н23П)? Или всеже тут нужны другие режимы/схемные решения. Или все же в топку ее? Эта лампа(6п15п) не для этой схемы!На Аудиопортале ей вообще "дифирамбы поют".Вот пример применения этой лампочки_https://audioportal.su/amplifiers/p2_articleid/182 (Гибридный цирклотрон без ОООС класса "А"). Ламповый усилитель SE (однотактный) из доступных деталей, класс А, без обратной связи _https://www.magictubes.ru/ves/peredel2.htm Усилитель Александра Воробъева _https://www.vegalab.ru/forum/showthread.php?t=11672 Вобщем не надо её в топку :smile: Ссылка на комментарий Поделиться на другие сайты Поделиться
Гость jusufas Опубликовано 2 Апреля, 2009 в 19:52 Жалоба Поделиться Опубликовано 2 Апреля, 2009 в 19:52 Спасибо... и за терпимость тоже - учимся _https://audio.ring.lt/se3/se3.html написано только по литовски. Вот мне понравилось. Думаю про подключение триодом - сетка-анод 270 ом. Вспомнил про давно намотанных два транса на 10к/8ом, завтра попробую собрать макетик. Сегодня прочитал, что 6П9 хорошо подходит для раскачки 6С41С... Это было бы уже посерьёзней. Одна проблема - гнёзда... Юозас Ссылка на комментарий Поделиться на другие сайты Поделиться
Гость avgur Опубликовано 3 Апреля, 2009 в 05:24 Жалоба Поделиться Опубликовано 3 Апреля, 2009 в 05:24 Спасибо...и за терпимость тоже - учимся _https://audio.ring.lt/se3/se3.html написано только по литовски. Вот мне понравилось. Думаю про подключение триодом - сетка-анод 270 ом. Вспомнил про давно намотанных два транса на 10к/8ом, завтра попробую собрать макетик. Сегодня прочитал, что 6П9 хорошо подходит для раскачки 6С41С... Это было бы уже посерьёзней. Одна проблема - гнёзда... Юозас Английский вариант_https://audio.ring.lt/se3/se3_e.html Триодом-советуют только для наушников.Для этого изменяются параметры вых.тр-ра. Цитата-"Если усилитель используется только для наушников, он может быть упрощен: лампа подключена как триод, таким образом, качество звука лучше. По этой причине R3, C1, D1, не используется. Сетка и анод подключен через 270ohm резистор (резистор между 6 и 8 ножкой). Выходной трансформатор требует некоторых изменений: первичные обмотки сокращаются с 1800 до 1400витков, 0.18mm (1400 - 1400). Выходная мощность снижается, но усилитель становится более линейный. "Я использовал очень популярные OCM-0,1 со стальным сердечником (25x40mm) . Первичная обмотка: 0,15 мм, 2 секции, 1800 витков каждый, соединенных последовательно. Вторичная обмотка: 0,5 мм, 3 секции, 57 витков каждая, соединенных параллельно. Схема намотки: (В)57-(П)1800-(П)1800-(В)57-(В)57. Слои разделены 0,1 мм трансформаторной бумаги, секции, разделены 0,2 мм трансформаторной бумаги. Трансформатор собирается с зазором 0.05mm толщины. Зазор сохраняет от перегрузок магнитным полем и искажений. . Не стоит делать фольгированный экран !!!" Хорошая схема!Только выходной тр-р лучше сделать как выше!Гораздо лучше будет.И чтобы совсем хорошо было сделать силовик с кенотроном. Вспомнил про давно намотанных два транса на 10к/8ом, завтра попробую собрать макетик.Юозас Расскажите о результатах! Ссылка на комментарий Поделиться на другие сайты Поделиться
Гость jusufas Опубликовано 6 Апреля, 2009 в 08:33 Жалоба Поделиться Опубликовано 6 Апреля, 2009 в 08:33 Ну в общем - мне понравилось. Пробовал несколько вариантов. Саиый, самый - с литовского портала audioring. Анодное - 300В (ТС-80 перемотал), 6 ножка - 148В, батарейка в сетку 3В, 6,3В отдельный тр. Звуком доволен (аж неожидал), громкости - слушаю на 3/10. Выходной трансформатор намотан так: II – I – II – I – II – I – II, 74(0,5мм) - 672(0,355мм) – 74 – 1344 – 74 – 672 – 74 на сердеченике Ш - 20*50. Одного незнаю - сколько должна грется 6П9 - пальцами недотронутся. Надо нести макет домой - сравнить с 6Ф5П и 6П13С (оба SE). Ссылка на комментарий Поделиться на другие сайты Поделиться
Гость avgur Опубликовано 6 Апреля, 2009 в 14:12 Жалоба Поделиться Опубликовано 6 Апреля, 2009 в 14:12 Ну в общем - мне понравилось. Пробовал несколько вариантов. Саиый, самый - с литовского портала audioring. Анодное - 300В (ТС-80 перемотал), 6 ножка - 148В, батарейка в сетку 3В, 6,3В отдельный тр. Звуком доволен (аж неожидал), громкости - слушаю на 3/10. Выходной трансформатор намотан так: II – I – II – I – II – I – II, 74(0,5мм) - 672(0,355мм) – 74 – 1344 – 74 – 672 – 74 на сердеченике Ш - 20*50. Одного незнаю - сколько должна грется 6П9 - пальцами недотронутся. Надо нести макет домой - сравнить с 6Ф5П и 6П13С (оба SE). Рад за Вас! :smile: 2688витков первички маловато.Нужно все же было не меньше 4000витков.Индуктивность первичной обмотки исходя из Ra и Ri должна быть 28Гн(при F=50Hz(-3дб)).Исходя из этого, число витков первичной обмотки 4232витка и 134витка вторичной на 8 Ом(189витков на 16 Ом и 95витков на 4 Ом).Попробуйте на будущее более серьезный(правильный) силовой тр-р подключить, будете еще больше удивлены!Чем гасили напряжение до 150в?стабилитроном или от отдельного тр-ра подавали?Да греется лампа очень сильно,если применить тумблер включения анодного питания,то подавать нужно через 2-3мин. Ссылка на комментарий Поделиться на другие сайты Поделиться
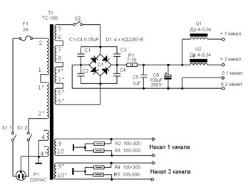
Гость solya Опубликовано 7 Апреля, 2009 в 13:36 Жалоба Поделиться Опубликовано 7 Апреля, 2009 в 13:36 раздобыл ТС-180-2!помогите с перемычками для этого усилителя Ссылка на комментарий Поделиться на другие сайты Поделиться
Гость unax Опубликовано 7 Апреля, 2009 в 14:47 Жалоба Поделиться Опубликовано 7 Апреля, 2009 в 14:47 раздобыл ТС-180-2!помогите с перемычками для этого усилителя Оставьте ТС180 для усилка PP, чо такой здаровый то?! может поменьше что нибудь поставить.. и проводком 0,2 намотать.. типа ОСМ-0,063 хватит.. Ссылка на комментарий Поделиться на другие сайты Поделиться
Гость solya Опубликовано 7 Апреля, 2009 в 15:00 Жалоба Поделиться Опубликовано 7 Апреля, 2009 в 15:00 1.это мой первый усь 2.собираю пока из того что есть 3.хочу побыстрее послушать,так как завтра будут лампы! вот нашел схему перемычек,подойдёт? Ссылка на комментарий Поделиться на другие сайты Поделиться
Гость unax Опубликовано 7 Апреля, 2009 в 15:18 Жалоба Поделиться Опубликовано 7 Апреля, 2009 в 15:18 А так это для питания ТС-180, посмотрел в манул, правильно.. Вот посмотрите по обмоткам даже ts.djvu Ссылка на комментарий Поделиться на другие сайты Поделиться
Рекомендуемые сообщения
Для публикации сообщений создайте учётную запись или авторизуйтесь
Вы должны быть пользователем, чтобы оставить комментарий
Создать учетную запись
Зарегистрируйте новую учётную запись в нашем сообществе. Это очень просто!
Регистрация нового пользователяВойти
Уже есть аккаунт? Войти в систему.
Войти