Гость arhon Опубликовано 28 Января, 2011 в 21:11 Жалоба Поделиться Опубликовано 28 Января, 2011 в 21:11 (изменено) Подскажте, в общем в таком виде у меня схема не пошла (ну нету у меня мешка ламп). Вопрос в том если лампу как обычно включить, с высоким анодным, и через разделительный конденсатор на базу транзистора подключить, по идее и лампа в режиме и тока для базы может хватит. Если не сложно схему накинуть. Изменено 28 Января, 2011 в 21:17 пользователем arhon Ссылка на комментарий Поделиться на другие сайты Поделиться
Wal Опубликовано 29 Января, 2011 в 05:54 Жалоба Поделиться Опубликовано 29 Января, 2011 в 05:54 Подскажте, в общем в таком виде у меня схема не пошла (ну нету у меня мешка ламп). Вопрос в том если лампу как обычно включить, с высоким анодным, и через разделительный конденсатор на базу транзистора подключить, по идее и лампа в режиме и тока для базы может хватит. Если не сложно схему накинуть. А как схема не пошла?Куда не пошла? У меня тоже не было мешка ламп, но прекрасно заработала первая попавшаяся, а потом и вторая попавшаяся тоже :smile: В предложенной схеме резистор в коллекторной цепи лишний. А на базу транзистора надо организовать смещение (резисторным делителем например) и им регулировать ток покоя каскада. Только ёмкости конденсатора в 0,47мкФ будет скорее всего недостаточно... Ссылка на комментарий Поделиться на другие сайты Поделиться
Гость arhon Опубликовано 29 Января, 2011 в 10:14 Жалоба Поделиться Опубликовано 29 Января, 2011 в 10:14 А как схема не пошла?Куда не пошла?У меня тоже не было мешка ламп, но прекрасно заработала первая попавшаяся, а потом и вторая попавшаяся тоже :smile: В предложенной схеме резистор в коллекторной цепи лишний. А на базу транзистора надо организовать смещение (резисторным делителем например) и им регулировать ток покоя каскада. Только ёмкости конденсатора в 0,47мкФ будет скорее всего недостаточно... Не пошел, выходная мощность около 0.8Вт, дальше не разгонишь, лампы явно не удачные. Схемку набросайте пожалуйста, если не сложно. Ссылка на комментарий Поделиться на другие сайты Поделиться
Гость arhon Опубликовано 31 Января, 2011 в 07:01 Жалоба Поделиться Опубликовано 31 Января, 2011 в 07:01 Не пошел, выходная мощность около 0.8Вт, дальше не разгонишь, лампы явно не удачные. Схемку набросайте пожалуйста, если не сложно. Люди добрые, не уж то некому в пейнте почеркать схемку, чтоб работала, нарисуйте пожалуйста. Ссылка на комментарий Поделиться на другие сайты Поделиться
Гость arhon Опубликовано 2 Февраля, 2011 в 05:51 Жалоба Поделиться Опубликовано 2 Февраля, 2011 в 05:51 Люди добрые, не уж то некому в пейнте почеркать схемку, чтоб работала, нарисуйте пожалуйста. И можно ли сделать подобное на одном мосфите, как Чуфолли например, с подобным ламповым драйвером, и как по мощности с полевиком будет??? Ссылка на комментарий Поделиться на другие сайты Поделиться
drummer Опубликовано 2 Февраля, 2011 в 18:35 Жалоба Поделиться Опубликовано 2 Февраля, 2011 в 18:35 Может это? https://forum.datagor.ru/index.php?showtopic=599 Ссылка на комментарий Поделиться на другие сайты Поделиться
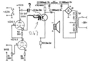
Wal Опубликовано 3 Февраля, 2011 в 11:35 Жалоба Поделиться Опубликовано 3 Февраля, 2011 в 11:35 Вот эта тема может понравится? _https://www.vegalab.ru/content/view/24/52/ К статье было ещё продолжение. Для снижения искажений надо выбрать транзистор с меньшей входной ёмкостью и изменить режим лампы. Ссылка на комментарий Поделиться на другие сайты Поделиться
Гость arhon Опубликовано 3 Февраля, 2011 в 16:54 Жалоба Поделиться Опубликовано 3 Февраля, 2011 в 16:54 Вот эта тема может понравится?_https://www.vegalab.ru/content/view/24/52/ К статье было ещё продолжение. Для снижения искажений надо выбрать транзистор с меньшей входной ёмкостью и изменить режим лампы. Уже заинтересовала эта схема, особо и не сложная, любопытно услыщать мнение по поводу звука, так описывают что просто Вааауу, но настроен собрать, может и отпишу свои впечатления. Но если можете подсказать, буду очень рад что откликнулись. Ссылка на комментарий Поделиться на другие сайты Поделиться
Гость zadoomchiviy Опубликовано 10 Мая, 2011 в 17:36 Жалоба Поделиться Опубликовано 10 Мая, 2011 в 17:36 Что-то не пойму, во второй версии усилителя (святая простота-2) каждый из четырёх транзсторов кт825 устанавливать на свой радиатор площадью 1000см2 ? Это ж какие габариты получаться ? Ссылка на комментарий Поделиться на другие сайты Поделиться
yrk Опубликовано 10 Мая, 2011 в 17:55 Жалоба Поделиться Опубликовано 10 Мая, 2011 в 17:55 Что-то не пойму, во второй версии усилителя (святая простота-2) каждый из четырёх транзсторов кт825 устанавливать на свой радиатор площадью 1000см2 ? Это ж какие габариты получаться ? Ну это смотря как считать... если листом то конечно, а если ребрами радиатора, то и не слишком то и большие... Ссылка на комментарий Поделиться на другие сайты Поделиться
Гость arhon Опубликовано 13 Мая, 2011 в 18:30 Жалоба Поделиться Опубликовано 13 Мая, 2011 в 18:30 Ну это смотря как считать... если листом то конечно, а если ребрами радиатора, то и не слишком то и большие... Я когда макетировал, использовал радиаторы от процов (AMD 5600+), с кулерами особо и не грелись, ели теплые были, без куллеров градусов 45 - 50 (руку можно держать) Ссылка на комментарий Поделиться на другие сайты Поделиться
Гость shim77 Опубликовано 15 Мая, 2011 в 07:22 Жалоба Поделиться Опубликовано 15 Мая, 2011 в 07:22 Привет Датагорцы! Подскажите, обязательно ли вторичные обмотки трансформатора последовательно подключать? Просто хотелось бы накал лампы отдельно запитать от своего диодного моста и стабилизатора 7806, а анод с транзистором от отдельной обмотки со своим диодным мостом. Ссылка на комментарий Поделиться на другие сайты Поделиться
Рекомендуемые сообщения
Для публикации сообщений создайте учётную запись или авторизуйтесь
Вы должны быть пользователем, чтобы оставить комментарий
Создать учетную запись
Зарегистрируйте новую учётную запись в нашем сообществе. Это очень просто!
Регистрация нового пользователяВойти
Уже есть аккаунт? Войти в систему.
Войти