Гость Мирный Атом Опубликовано 26 Декабря, 2013 в 13:58 Жалоба Поделиться Опубликовано 26 Декабря, 2013 в 13:58 Всем доброго времени суток! Отдали мне усилитель радиотехнику у-101 вместе с колонками 15АС-109. Проблема в следующем: сигнал на усилитель идет, всё хорошо, индикация есть, но нет звука на колонках. Дядя, который отдал, сказал, что он работал работал и вдруг перестал работать. Всё есть, а звука нет и сказал, что возможно проблема с каскадами. Осмотрел колонки внешне - нареканий нет, не рваные. Дядя сказал, что на всю мощь не слушали. Обычно на среднем и чуть ниже уровнях. Помогите, кто чем может! Очень бы хотелось оживить всё это и выбросить на помойку китайские genius на 1.5 ватта. Заранее спасибо! P.S. Схему и фото устройства прикладываю ниже: s45.radikal.ru/i109/1312/bd/f27434a28d38.png i069.radikal.ru/1312/94/8bb37d38c72e.jpg s020.radikal.ru/i705/1312/ba/1d70e76a6457.jpg З.Ы. Имею простенький made in china тестер, так что если необходимо - сделаю какие вам необходимы замеры и простите,что на радикал загрузил - не прикреплялись сюда Ссылка на комментарий Поделиться на другие сайты Поделиться
if33 Опубликовано 26 Декабря, 2013 в 14:40 Жалоба Поделиться Опубликовано 26 Декабря, 2013 в 14:40 Очень хорошая статья https://datagor.ru/tuning/2358-radiotehnika...e-k-zhizni.html Я при ремонте и переделке ее придерживался. Ссылка на комментарий Поделиться на другие сайты Поделиться
Гость Мирный Атом Опубликовано 26 Декабря, 2013 в 14:43 Жалоба Поделиться Опубликовано 26 Декабря, 2013 в 14:43 Очень хорошая статья https://datagor.ru/tuning/2358-radiotehnika...e-k-zhizni.htmlЯ при ремонте и переделке ее придерживался. спасибо за статью. Сейчас прочитаю, но проблема в том, что по ссылке прибор был хоть как-то рабочий.... Ссылка на комментарий Поделиться на другие сайты Поделиться
picap Опубликовано 26 Декабря, 2013 в 14:56 Жалоба Поделиться Опубликовано 26 Декабря, 2013 в 14:56 Прибор есть ? Пользоваться тестером умеешь ? :smile: Ссылка на комментарий Поделиться на другие сайты Поделиться
Гость Мирный Атом Опубликовано 26 Декабря, 2013 в 14:59 Жалоба Поделиться Опубликовано 26 Декабря, 2013 в 14:59 Прочитал. Слишком уж всё сложно)))) но конденсаторы смогу поменять,да и звук бы поднять сначала Добавлено после раздумий: Прибор есть ? Пользоваться тестером умеешь ? :smile: Да. Думаю, что да)) Ссылка на комментарий Поделиться на другие сайты Поделиться
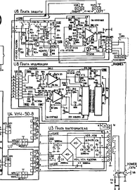
picap Опубликовано 26 Декабря, 2013 в 15:09 Жалоба Поделиться Опубликовано 26 Декабря, 2013 в 15:09 (изменено) Тогда меряй напряжения относительно корпуса усилителя. 1.На конденсаторах блока питания там должно быть четыре напряжения +31, -31, +26, -26 вольт. 2. На выходе усилителя. Можно прямо в разьеме на колонки. 3. На выходе самих блоков УНЧ-50-8 (разъем XS6 контакт 4 . разъем XS9 контакт4) Посмотрел фото. Там внутри есть два предохранителя. Целы ?? Изменено 26 Декабря, 2013 в 15:28 пользователем picap Ссылка на комментарий Поделиться на другие сайты Поделиться
Гость Мирный Атом Опубликовано 26 Декабря, 2013 в 15:25 Жалоба Поделиться Опубликовано 26 Декабря, 2013 в 15:25 два предохранителя. Целы ?? целые. Измерения сейчас сделаю Ссылка на комментарий Поделиться на другие сайты Поделиться
Chugunov Опубликовано 26 Декабря, 2013 в 15:49 Жалоба Поделиться Опубликовано 26 Декабря, 2013 в 15:49 целые. Измерения сейчас сделаю Иван! Не надо торопиться менять вслепую конденсаторы, сначала надо добиться работоспособности усилителя. 1. Проверить колонки можно тестером измерив их сопротивление. Если оно от 3 до 20 Ом, они исправны. 2. Поскольку усилитель перестал работать (оба канала, как я понял) внезапно и без дыма, проблему надо искать в блоке питания или в блоке защиты акустики. 3. Есть ли в колонках подключенных к усилителю хоть какой-то шум, если приблизить ухо? Если есть - один путь, нет - другой. 4. Скорее всего - тишина. Это может быть из-за неисправности: а) блока питания, б) одного из оконечных УМЗЧ, в) узла защиты. 5. Чтобы определить это, надо измерить напряжения, как указано выше. Осторожно! Если при этом сделать замыкание, сгорит что-то еще и искать будет намного труднее. Отклонение измеренных напряжений от схемных могут быть до ±20%, если они отличаются в разы - скорее всего неисправность. Как ее устранить - отдельная песня. 6. Лучше всего найти какого-нибудь "дяденьку" или друга, который разбирается в этом. 7. Лезть что-то перепаивать пока рановато. 8. Думаю, или какой-то предохранитель (на глаз это не определить), или сдох один канал (при его отключении другой заработает), а скорее всего узел защиты. Здесь, если поискать, этот вопрос обсуждался, надо найти и изучить. Переписывать каждый раз одно и то же для каждого новенького - не лучшее решение вопроса. 9. Надо выложить сюда результаты измерений узла в котором напряжения резко не в норме. Начинают с питания, затем - УМЗЧ, затем - защита. Ссылка на комментарий Поделиться на другие сайты Поделиться
Гость Мирный Атом Опубликовано 26 Декабря, 2013 в 15:51 Жалоба Поделиться Опубликовано 26 Декабря, 2013 в 15:51 Тогда меряй напряжения относительно корпуса усилителя.2. На выходе усилителя. Можно прямо в разьеме на колонки. нули Тогда меряй напряжения относительно корпуса усилителя.3. На выходе самих блоков УНЧ-50-8 (разъем XS6 контакт 4 . разъем XS9 контакт4) Если я правильно нашел(транзисторы там) - нули Тогда меряй напряжения относительно корпуса усилителя.1.На конденсаторах блока питания там должно быть четыре напряжения +31, -31, +26, -26 вольт. у верхних трех успел замерить напряжение - 26,0, 25,7, 27,0 под нагрузкой. После этого провод у щупа отпал. Попробую сделать сейчас. Написал так,как измерял(имею ввиду порядок) Ссылка на комментарий Поделиться на другие сайты Поделиться
Chugunov Опубликовано 26 Декабря, 2013 в 16:02 Жалоба Поделиться Опубликовано 26 Декабря, 2013 в 16:02 (изменено) Какие постоянные напряжения в указанных точках при включенном усилителе в модулях УНЧ-50? Я просто уточняю. И напряжение на выходах (указал стрелкой) точнее - должен быть не чистый ноль, а сколько? Если в норме, перейдём к узлу защиты, но прежде можно убедиться, что усилитель работает - надо подключить любой динамик через резистор порядка 100 Ом, лучше 1-2 ватта, но можно полватта прямо к точке, которую я указал стрелкой. Если из динамика будет негромкий звук (не надо форсировать), проблема с защитой. Изменено 26 Декабря, 2013 в 16:08 пользователем chugunov Ссылка на комментарий Поделиться на другие сайты Поделиться
Гость Мирный Атом Опубликовано 26 Декабря, 2013 в 16:20 Жалоба Поделиться Опубликовано 26 Декабря, 2013 в 16:20 (изменено) Иван!Не надо торопиться менять вслепую конденсаторы, сначала надо добиться работоспособности усилителя. 1) одна похоже не работает. очень грустно((( 2) точно не известно, был дым или нет,но горелого вроде бы ничего нет,как по запаху,так и цвету 3) тишина.никаких шумов Я искал на форуме и как-то не наткнулся на эту тему Добавлено после раздумий: Какие постоянные напряжения в указанных точках при включенном усилителе в модулях УНЧ-50? проверять также - 1 щуп в точку, один на корпус? Я просто уточняю. И напряжение на выходах (указал стрелкой) точнее - должен быть не чистый ноль, а сколько?Если в норме, перейдём к узлу защиты, но прежде можно убедиться, что усилитель работает - надо подключить любой динамик через резистор порядка 100 Ом, лучше 1-2 ватта, но можно полватта прямо к точке, которую я указал стрелкой. Если из динамика будет негромкий звук (не надо форсировать), проблема с защитой. к сожалению, нет таких резисторов Изменено 26 Декабря, 2013 в 16:20 пользователем Мирный Атом Ссылка на комментарий Поделиться на другие сайты Поделиться
yrk Опубликовано 26 Декабря, 2013 в 16:26 Жалоба Поделиться Опубликовано 26 Декабря, 2013 в 16:26 индикация есть, но нет звука на колонках. Индикаторы уровня работают с выхода мощновика, искать скорее надо в модуле защиты. При включение слышно щелчок реле ? Ссылка на комментарий Поделиться на другие сайты Поделиться
Рекомендуемые сообщения
Для публикации сообщений создайте учётную запись или авторизуйтесь
Вы должны быть пользователем, чтобы оставить комментарий
Создать учетную запись
Зарегистрируйте новую учётную запись в нашем сообществе. Это очень просто!
Регистрация нового пользователяВойти
Уже есть аккаунт? Войти в систему.
Войти