Гость servo Опубликовано 18 Апреля, 2009 в 07:00 Жалоба Поделиться Опубликовано 18 Апреля, 2009 в 07:00 Кенотрон, ведь вообще проблемно использовать! Это и огромные токи накала самого кена, иногда (например 6Ц5С) требуется отдельная обмотка или транс для их питания, небольшие выпрямленные токи. Ну и что остается, кроме красивости самой лампы! Имеет смысл связыватся с кенами, если собирается нечто концептуальное! ИМХО! :smile: А так диоды и "электронный дроссель", и будет вам питание с плавным пуском! Ссылка на комментарий Поделиться на другие сайты Поделиться
Гость sirwiz Опубликовано 18 Апреля, 2009 в 13:16 Жалоба Поделиться Опубликовано 18 Апреля, 2009 в 13:16 Кенотрон, ведь вообще проблемно использовать! У меня стоит уже кенотрон, но с ним одна проблема — сильно напругу гасит, с трансом не подрасчитал. В результате, на выходе вместо 420-ти идёт 385. В принципе, не страшно. Но попробую с диодами и «электронным дросселем». Правда, появилась проблема. Собрал я такой «дроссель» на один канал по третьей схеме jusufas-а, кенотрон пока оставил. При включении в колонках во время нарастания напряжения звуковые эффекты, вместо дросселя генератор получился. Эффекты прекращаются когда напряжение доходит до максимума. Причём, нарастание напряжения происходит за три секунды, а не за расчётные 30. Я предполагаю, что всё происходит так: первый импульс напряжения вызывает в выходном трансформаторе, на который нагружен дроссель, самоиндукцию с ЭДС превышающей поступивший импульс, избыточное напряжение проходит через стабилитрон на сток, что вызывает ещё один импульс и т.д. Вопрос: зачем там вообще стабилитрон нужен, в правильном ли он направлении стоит в схеме jusufas-а и как мне от такой генерации избавиться? Ссылка на комментарий Поделиться на другие сайты Поделиться
Гость sirwiz Опубликовано 18 Апреля, 2009 в 16:20 Жалоба Поделиться Опубликовано 18 Апреля, 2009 в 16:20 Поставил после истока, перед конденсатором, резистор 10 ом. Проблема исчезла. Перед конденсаторами на входе фильтра резистор убрал. Ссылка на комментарий Поделиться на другие сайты Поделиться
Гость ddo Опубликовано 28 Апреля, 2009 в 19:19 Жалоба Поделиться Опубликовано 28 Апреля, 2009 в 19:19 Недавно и я стал таким фильтром пользоватся: У меня такой фильтр (по первой схеме) заработал должным образом с полчаса назад. С неделю его мучал и домучал до кондиции. Ток небольшой (10мА), потому посражался за звучание. Сначала собрал по номиналам на первой схеме. Пело очень хорошо, солидно. Поизгалялся с энерговооруженностью драйвера - собрал из лома аж 1000 мф (это при 180 В в аноде). Но банки шибко крупные, даже в штатном варианте. А на слух бонусов не замечается. Задумался. Когда посчитал постоянную времени опорного конденсатора, понял, что можно оба нижних конденсатора смело по 1 мФ ставить. Собрал. Фона нет и в помине. Видимо всё берет первая после моста емкость. Оставил. Решил попробовать выходную емкость поменьше (47мФ). Почище стали высокие. Решил поставить эксперимент (оценки позволяли поиграться) с не электролитом. Из 4 МБГО и 6 пленок собрал батарею в 10 мФ. Под конец зашунтировал анодную шину КСО-шной ириской. Резко резко улучшилось по высоким и средним частотам. Фильтр прекрасен. Но особо прекрасен при возможности уйти от электролитов. Ссылка на комментарий Поделиться на другие сайты Поделиться
Гость sirwiz Опубликовано 29 Апреля, 2009 в 02:40 Жалоба Поделиться Опубликовано 29 Апреля, 2009 в 02:40 ddo, при большой ёмкости после фильтра намёков на возбуждение не было? Теоретически ведь можно совсем без конденсаторов после фильтра, IRF-шки шустрые. Не пробовали так? Наверное, если так пробовать, то нужно шунтировать плёнками конденсаторы перед транзистором. Ссылка на комментарий Поделиться на другие сайты Поделиться
Ser.Balashoff Опубликовано 29 Апреля, 2009 в 04:24 Жалоба Поделиться Опубликовано 29 Апреля, 2009 в 04:24 ddo, при большой ёмкости после фильтра намёков на возбуждение не было? Теоретически ведь можно совсем без конденсаторов после фильтра, IRF-шки шустрые. Не пробовали так? Наверное, если так пробовать, то нужно шунтировать плёнками конденсаторы перед транзистором. Между фильтром и конденсатором желательно включить резистор примерно на пол-килоОма. Будет надежнее. Да и выходной конденсатор можно уменьшить раз в 20 не меньше, пульсаций не прибавится, а размеры существенно уменьшатся. Ссылка на комментарий Поделиться на другие сайты Поделиться
Гость sirwiz Опубликовано 29 Апреля, 2009 в 04:32 Жалоба Поделиться Опубликовано 29 Апреля, 2009 в 04:32 Ser.Balashoff пол килоома? В одном канале ток 125 мА, на резисторе осядет 62.5 вольта и почти 8 Ватт. Если такой резистор ставить перед 47-ю микрофарадами, постоянная времени будет 24 мс. Толку-то тогда от фильтра. Ссылка на комментарий Поделиться на другие сайты Поделиться
Гость ddo Опубликовано 29 Апреля, 2009 в 07:51 Жалоба Поделиться Опубликовано 29 Апреля, 2009 в 07:51 ddo, при большой ёмкости после фильтра намёков на возбуждение не было? Теоретически ведь можно совсем без конденсаторов после фильтра, IRF-шки шустрые. Не пробовали так? Наверное, если так пробовать, то нужно шунтировать плёнками конденсаторы перед транзистором. Намеков на возбуждение нет. По поводу шунтирования - не сознался еще в одной детали: была пригоршня слюды по 1000 пик. Везде где можно ими конды коротнул. И это был наибольший эффект в промывке высоких частот и появлении воздуха в достойном количестве. Но это было пару дней назад. Вообще то у меня в схеме точишко маленький. СРПП на 6Н3П, при 180В анодного больше 2,5 мА на канал не пропустишь, да и работают драйвера на 250 кОм-ные входы повторителя. А вот до установки этого фильтра, при обычном LC, возбудов было много; прямо какая то завязка через эфир, потому как шумность зависила от того на каком расстоянии и в каком положении наушники, по отношению к усилителю. Причем еще заметнее эти проблемы были при резистивном УН (не СРПП). Думаю сказались два фактора: вход повторителя подвешен к вакуумному промежутку; выходное сопротивление анодного ИП мало. Пока слушаю всё с явным удовольствием. Подлый вирус перфекционизма всё-таки гложет - что бы ещё улучшить? 5 мая 2009 г. Наслушался. Вернул батарею банок на место. Временами были какие то возбуды, радиозахваты. В некоторых положениях наушников относительно усилителя был возбуд до рёва. Вернул банки на место и всё кончилось. К тому же высокие частоты в звуке не изменились, а босам похорошело. Всё таки энерговооруженность каждого каскада - великое дело. Одной микрофарады лампочкам было явно мало, а у полевика появлялось излишнее (до возбуда) любопытство. 600 мф в данной схеме лучше чем 1 мф. Ссылка на комментарий Поделиться на другие сайты Поделиться
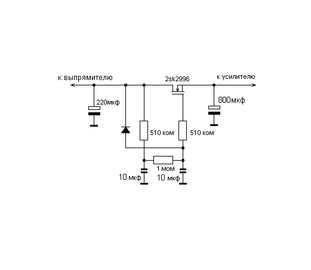
Гость adishis Опубликовано 17 Января, 2010 в 09:38 Жалоба Поделиться Опубликовано 17 Января, 2010 в 09:38 Всем привет. Есть ламповый усь. Но мне не нравится фон в нем, вроде как незаметный, но иногда раздражает. Можно ли применить этот электронный дроссель и чем можно заменить этот 2sk2996? Ссылка на комментарий Поделиться на другие сайты Поделиться
Гость spb-nik Опубликовано 17 Января, 2010 в 17:51 Жалоба Поделиться Опубликовано 17 Января, 2010 в 17:51 Ваша схема не является эл. др., здесь транзистор просто полностью откроется и не будет ничего фильтровать. Он скорее всего играет роль ограничителя тока заряда конденсатора 800 μF. Что бы эта схема выполняла роль эл. дросселя, в схему необходимо добавить резистор (паралельно левому конденсатору в цепи затвора), чтобы получился делитель напряжения (разница между входом и выходом). И величину резистора в цепи затвора (510 кОм) необходимо уменьшить до 1-2 кОм. Вообще то вот тут почитайте , https://forum.datagor.ru/index.php?s=&s...ost&p=36986 все хорошо разложено по полочкам. Использовать в таких схема можно любые подходящие по току и напряжению мосфеты, напр. IRF-740, и т.д. Ссылка на комментарий Поделиться на другие сайты Поделиться
Гость sirwiz Опубликовано 17 Января, 2010 в 19:51 Жалоба Поделиться Опубликовано 17 Января, 2010 в 19:51 spb-nik, всё будет работать прекрасно. > чтобы получился делитель напряжения (разница между входом и выходом) Gate threshold voltage 2SK2996 от 2 до 4 вольт. Вот вам и разница между входом и выходом. Резистор у затвора, возможно, есть смысл уменьшить: даташит грозится аж 10-ю микроамперами утечки между затвором и истоком — при 25 вольтах GS (тут будет 2-4). Ссылка на комментарий Поделиться на другие сайты Поделиться
Гость sirwiz Опубликовано 17 Января, 2010 в 20:39 Жалоба Поделиться Опубликовано 17 Января, 2010 в 20:39 (изменено) Работать будет, конечно, но прекрасного ничего не будет. :smile: 2-4 вольта падения не хватит.Рекомендации spb-nik основаны, я так понимаю, на практическом опыте, полностью к ним присоединяюсь.Использовал при наладке усилителя потр. 120 мА при напр. 260 В транс ТА249 (около 1 А по вторичке), батарея кондеров 700мкФ , фон присутствовал, убрал с помощью УЗФ (эти бяки по разному называют, стандарта , вроде, нет) при падении напряжения на нем мин. 20В. Так и я, вроде не на пустом месте пишу, с осциллографом советовался. Данная схема защитит от пульсаций на стоке не более 0.7 вольта — из-за диода. Если пульсации больше полувольта, я бы посмотрел на конденсаторы перед транзистором. 700мкФ как распределены были? А гасить 20 вольт, ну не знаю... можно, конечно, но на любителя. PS Железячно-медные дросселя всё равно лучше :-) Upd второй диод последовательно или стабилитрон вместо диода увеличит потенциал схемы в два раза :-) Изменено 17 Января, 2010 в 20:45 пользователем sirwiz Ссылка на комментарий Поделиться на другие сайты Поделиться
Рекомендуемые сообщения
Для публикации сообщений создайте учётную запись или авторизуйтесь
Вы должны быть пользователем, чтобы оставить комментарий
Создать учетную запись
Зарегистрируйте новую учётную запись в нашем сообществе. Это очень просто!
Регистрация нового пользователяВойти
Уже есть аккаунт? Войти в систему.
Войти