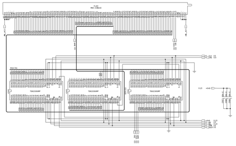
gutman Опубликовано 8 Марта, 2013 в 14:27 Автор Жалоба Поделиться Опубликовано 8 Марта, 2013 в 14:27 нормальная мысль. Только нужно к ним ещё буфер какой-нибудь, что бы +35 на выходе формировать.в штатном это всё есть, тем он и хорош, да и разрядность у него 40 пинов, обычно по 8, 16 Да я уже просмотрел несколько регистров 74 серии. Буфером будет какойнить смд транзистор, и как следствие следать новую печатную плату. А если поставить несколько 16ти разрядных регистров. У меня получается количество символов равно 7 - название входа, 5 на индикацию частоты. Один символ на экране имеет 35 общих точек и отдельные сетки на каждый символ. Итого 35 + 12 = 47 разрядов. Ссылка на комментарий Поделиться на другие сайты Поделиться
brat_vl Опубликовано 8 Марта, 2013 в 16:22 Жалоба Поделиться Опубликовано 8 Марта, 2013 в 16:22 Можно какую-нибудь транзисторную сборку типа unl2003 Ссылка на комментарий Поделиться на другие сайты Поделиться
Elektrik Опубликовано 8 Марта, 2013 в 17:59 Жалоба Поделиться Опубликовано 8 Марта, 2013 в 17:59 (изменено) Появилась мысль, а если использовать другие сдвиговые регистры? Более доступные? Подожди, у тебя в зависимости от комбинации на входе может быть 0 или 35 на выходах. То есть регистр управляемый, а значит условно живой. надо разобратся с логикой его работы, тогда точно будет ясно. Второй точно мертвый? тогда или менять, или действительно, заменить на другие, или на контроллер с буфером, но надо вопрос изучать. 1. Правая часть ног отвечает за сетки, левая за конкретные точки. 2. Попытаюсь, немного погодя, изобразить это визуально. 1. то есть пол регистра сетки, пол регистра аноды. Тогда вообще жопа алгоритм сложный получается. 2. Да уж попытайся, а то я совсем понимать перестаю как там все устроено, все гадания не в тему. :smile: elektrik: ого, долго же вам едет. Не то слово 2 марта у сына день рождения, заказал зараннее, 26 декабря. Никак не думал, что не успеет. Продавец уже деньги предлагал веруть, но вроде посылка трекаться начала. Изменено 8 Марта, 2013 в 18:05 пользователем elektrik Ссылка на комментарий Поделиться на другие сайты Поделиться
gutman Опубликовано 8 Марта, 2013 в 18:31 Автор Жалоба Поделиться Опубликовано 8 Марта, 2013 в 18:31 1. то есть пол регистра сетки, пол регистра аноды. Тогда вообще жопа алгоритм сложный получается.2. Да уж попытайся, а то я совсем понимать перестаю как там все устроено, все гадания не в тему. :smile: 1. Да нет! Первый регистр, что я уже убил отвечал за сетки, второй отвечал за аноды. Ссылка на комментарий Поделиться на другие сайты Поделиться
brat_vl Опубликовано 8 Марта, 2013 в 19:10 Жалоба Поделиться Опубликовано 8 Марта, 2013 в 19:10 У меня получается количество символов равно 7 А может сделать уже на полную, на все символы? А то потом захочется ещё что-нибудь дописать, а некуда. Ссылка на комментарий Поделиться на другие сайты Поделиться
gutman Опубликовано 8 Марта, 2013 в 20:05 Автор Жалоба Поделиться Опубликовано 8 Марта, 2013 в 20:05 эээ, не 7, а 7+5 итого 12. Хотелось отображать информацию "OPTICAL 44KHz" - Первое слово отображает активный вход. Потом две цифры отображающие действующую частоту семплирования. Ссылка на комментарий Поделиться на другие сайты Поделиться
brat_vl Опубликовано 8 Марта, 2013 в 21:20 Жалоба Поделиться Опубликовано 8 Марта, 2013 в 21:20 Ну да, 12. Это сути не меняет. Но там всего 22 знакоместа. Может уже все и задействовать, мало ли что потом захочется изменить. Ссылка на комментарий Поделиться на другие сайты Поделиться
gutman Опубликовано 8 Марта, 2013 в 21:23 Автор Жалоба Поделиться Опубликовано 8 Марта, 2013 в 21:23 Ну да. Возникает логичный вопрос о работоспособности второго регистра. Остается найти многоразрядный регистр в большем корпусе, а то ссоп-60 ну оч неудобен. Я вот что думаю, а если применить несколько корпусов к примеру 16ти разрядных регистров? Ссылка на комментарий Поделиться на другие сайты Поделиться
Yamazaki Опубликовано 8 Марта, 2013 в 21:34 Жалоба Поделиться Опубликовано 8 Марта, 2013 в 21:34 По идее они друг за другом включаются без проблем в больших количествах. Последний выход первого ко входу следующего, тактовые входы на одну линию, латчи ещё на одну линию. Так делают всякие бегущие строки и всё такое. Ссылка на комментарий Поделиться на другие сайты Поделиться
brat_vl Опубликовано 8 Марта, 2013 в 21:36 Жалоба Поделиться Опубликовано 8 Марта, 2013 в 21:36 Я вот что думаю, а если применить несколько корпусов к примеру 16ти разрядных регистров? Да лишь бы на плату всё поместилось. В цепочку их соединить. Вам же не серию делать (дешевле и технологичнее), а себе в удовольствие. Ссылка на комментарий Поделиться на другие сайты Поделиться
gutman Опубликовано 8 Марта, 2013 в 22:00 Автор Жалоба Поделиться Опубликовано 8 Марта, 2013 в 22:00 Ну да, я заранее подумываю о том, что эту плату только изготавливать самому. В оригинале она больше 30см, и ЛУТом будет сложновато перевести ССОП корпуса, поэтому надо обойтись или СОИК или ДИП. Ссылка на комментарий Поделиться на другие сайты Поделиться
Elektrik Опубликовано 9 Марта, 2013 в 04:58 Жалоба Поделиться Опубликовано 9 Марта, 2013 в 04:58 1. Да нет! Первый регистр, что я уже убил отвечал за сетки, второй отвечал за аноды. А на сетки обязательно 35 Вольт подавать? Может им 5 достаточно? Тогда выбор регистров резко увеличивается, попробуй. Ссылка на комментарий Поделиться на другие сайты Поделиться
Рекомендуемые сообщения
Для публикации сообщений создайте учётную запись или авторизуйтесь
Вы должны быть пользователем, чтобы оставить комментарий
Создать учетную запись
Зарегистрируйте новую учётную запись в нашем сообществе. Это очень просто!
Регистрация нового пользователяВойти
Уже есть аккаунт? Войти в систему.
Войти