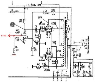
Гость gulik Опубликовано 6 Декабря, 2011 в 16:16 Жалоба Поделиться Опубликовано 6 Декабря, 2011 в 16:16 Привет всем! А может кто нибудь подсказать начинающему вот по етой самой схеме унч , куда нужно подключить 6Е1П чтобы был кошачий глаз ,заранее спасибо всем кто откликнитца. Ссылка на комментарий Поделиться на другие сайты Поделиться
TANk Опубликовано 6 Декабря, 2011 в 18:05 Жалоба Поделиться Опубликовано 6 Декабря, 2011 в 18:05 А я бы от схемы оставил вот это Усиление по напряжению у 6Н2П порядка 50. 2 последовательно включенных каскада дадут уже 2500 усиления. Получается микрофонный усилитель, а не музыкальный. Поэтому мой совет оставить один каскад. Привет всем! А может кто нибудь подсказать начинающему вот по етой самой схеме унч , куда нужно подключить 6Е1П чтобы был кошачий глаз ,заранее спасибо всем кто откликнитца. А по поводу индикеатора 6Е1П - вот статья https://datagor.ru/amplifiers/tubes/265-pro...-variant-2.html На схеме написано подключить к аноду выходной лампы. У нас 2 выходных лампы. Соответственно и 2 анода. Поэтому цепляем к одному, к тому который больше понравится. Ссылка на комментарий Поделиться на другие сайты Поделиться
Гость gulik Опубликовано 6 Декабря, 2011 в 21:08 Жалоба Поделиться Опубликовано 6 Декабря, 2011 в 21:08 На схеме написано подключить к аноду выходной лампы. У нас 2 выходных лампы. Соответственно и 2 анода. Поэтому цепляем к одному, к тому который больше понравится. не хочется переделовать схему, 6Е1П уже подключена вот таким образом остается только подкинуть 1-ю ножку (так как она отрезана) с анода выходной лампы ,токлько незнаю какие туда нужны резисторы диоды и т.д. есле кто знает подскажите Ссылка на комментарий Поделиться на другие сайты Поделиться
TANk Опубликовано 7 Декабря, 2011 в 12:24 Жалоба Поделиться Опубликовано 7 Декабря, 2011 в 12:24 Смотрим схему, которая в статье по ссылке. Входной резистор 390-470кОм уменьшаем в 100раз до 3-4 кОм. Диоды и конденсаторы по входу оставляем как в статье. Подстроечный резистор 220кОм уменьшаем до 10-22кОм. Вход индикатора подключаем к выходу (колоночному) усилителя. Ссылка на комментарий Поделиться на другие сайты Поделиться
Гость gulik Опубликовано 7 Декабря, 2011 в 18:09 Жалоба Поделиться Опубликовано 7 Декабря, 2011 в 18:09 Смотрим схему, которая в статье по ссылке. Спасибо за быстрый ответ , буду пробовать но я столкнулся с еще одной проблемой подключаю на вход (4центр,5) касетный плеер звука нет вообще, проверил обрывов нет, лампы все рабочие , сгоревшего нечего нет , в чем может быть причина? есле надо могу сфоткать всю схему выходной транс прозвонил тож рабочий Добавлено после раздумий: извеняюсь все исправил были оборваны провода , когда собирал 1 кинул не туда щас все работает все спаял подключил к колоночному выходу лампа просто горит зелененьким но не мигает а есле вот так сделать ? будет лампа играть?? Добавлено после раздумий: неполучилось только сгорели 2 резистора сразу Ссылка на комментарий Поделиться на другие сайты Поделиться
Гость mastersound Опубликовано 20 Декабря, 2011 в 20:36 Жалоба Поделиться Опубликовано 20 Декабря, 2011 в 20:36 а есле вот так сделать ? будет лампа играть?? Будет если конденсатор 10μF/50 в - заменить на 0,1 μF/400вольт :smile: неполучилось только сгорели 2 резистора сразу значит после резисторов короткое в цепи анода, проверь монтаж! И ещё причиной выгорания резисторов может быть полностью открытая лампа, как правило это происходит от подачи положительного напряжения на сетку. В твоём случае этот конденсатор запросто прошило высоким от Анода и дальше погорели резисторы... Поставь нормальный конденсатор и будет порядок :smile: Ссылка на комментарий Поделиться на другие сайты Поделиться
Гость gulik Опубликовано 28 Декабря, 2011 в 17:37 Жалоба Поделиться Опубликовано 28 Декабря, 2011 в 17:37 Всем огромное спасибо ! конденсатор 10μF/50 в - заменил на 0,1 μF/400вольт и заработоло все работает супер Ссылка на комментарий Поделиться на другие сайты Поделиться
Рекомендуемые сообщения
Для публикации сообщений создайте учётную запись или авторизуйтесь
Вы должны быть пользователем, чтобы оставить комментарий
Создать учетную запись
Зарегистрируйте новую учётную запись в нашем сообществе. Это очень просто!
Регистрация нового пользователяВойти
Уже есть аккаунт? Войти в систему.
Войти