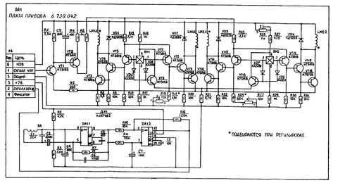
Гость msergey Опубликовано 3 Октября, 2014 в 18:01 Жалоба Поделиться Опубликовано 3 Октября, 2014 в 18:01 Всем доброго времени суток. Мой знакомый попросил присмотреть ему усилок под вертушку Ария 102, но когда подвёз данный агрегат, оказалось что он не совсем рабочий, то есть включаем вертак, опускем тонарм, играет три-четыре минуты и срабатывает автостоп. Потихоньку начал разбираться, поменял дохлый кондёр на плате привода, так-же был заменён транзистор КТ972Б(VT9) который грелся, но это не помогло. Катушки не болтаются, после включения потихоньку падает напряжение 22В на плате привода, при отключенной плате всё в норме с напругой. Может кто сталкивался с такой проблемой. Схему привода прикрепил. Ссылка на комментарий Поделиться на другие сайты Поделиться
Lexter Опубликовано 3 Октября, 2014 в 23:17 Жалоба Поделиться Опубликовано 3 Октября, 2014 в 23:17 (изменено) Проверьте датчики ВН1 и ВН2. Очень ненадёжные штуковины. А вообще, такую схему нормально настроить можно только с помощью осциллографа. В ней явно что-то не так с переключением фаз. Например, одна постоянно включена - вот и будет греться и просаживать напряжение. Изменено 3 Октября, 2014 в 23:20 пользователем Lexter Ссылка на комментарий Поделиться на другие сайты Поделиться
picap Опубликовано 4 Октября, 2014 в 12:30 Жалоба Поделиться Опубликовано 4 Октября, 2014 в 12:30 (изменено) В моем агрегате была аналогичная неисправность. Срабатывал автостоп приблизительно на половине проигранного диска. Тоже грелся КТ972 на одной из обмоток. Болезнь прошла после замены транзистора , который грелся на новый . Причем , выпаяный транзистор , мерялся как исправный, все равно отправился в мусорное ведро. Изменено 4 Октября, 2014 в 12:31 пользователем picap Ссылка на комментарий Поделиться на другие сайты Поделиться
Lexter Опубликовано 4 Октября, 2014 в 21:26 Жалоба Поделиться Опубликовано 4 Октября, 2014 в 21:26 (изменено) Кстати, да. КТ972 в схеме ключа - вообще-то нонсенс. Разработчики, наверное, велись на большой коэффициент передачи тока и большой допустимый ток, но забыли про 1,5В Uкэ в насыщении. Хотя, в то время и выбора-то особо не было. Я б заменил бы на что-нибудь более современное, а то и вообще на полевик с Rds 0,003 Ома. Изменено 4 Октября, 2014 в 21:28 пользователем Lexter Ссылка на комментарий Поделиться на другие сайты Поделиться
Гость msergey Опубликовано 6 Октября, 2014 в 10:13 Жалоба Поделиться Опубликовано 6 Октября, 2014 в 10:13 Александр, Николай благодарю за помощь. Попробую заменить ещё один транзистор. Александр если можно по подробнее насчёт проверки датчиков холла, потому как с ними дела не имел. Интересный момент, без диска движок крутит без остановки, транзистор не греется, до замены первого автостоп срабатывал и в таком случае. Ссылка на комментарий Поделиться на другие сайты Поделиться
Lexter Опубликовано 7 Октября, 2014 в 09:02 Жалоба Поделиться Опубликовано 7 Октября, 2014 в 09:02 (изменено) ...Александр если можно по подробнее насчёт проверки датчиков холла... Вообще-то про датчики говорил не Александр... но неважно. :smile: Работает так: Через датчик задаётся ток, от вывода 4 к выводу 2. Для ВН1 - резисторами R16 и R17, для ВН2 - R26, R27 и R29. Подстроечником R26 выравнивается чувствительность датчиков ВН1 и ВН2. Проверить надо, что у них одинаковые напряжения на выводах 4 относительно "земли" и выводах 2 относительно "земли". Если напряжения попарно примерно одинаковые, а на датчиках примерно одинаковые падения напряжения (сколько точно должно быть - не помню, но датчик с обрывом отличите точно) - значит через датчики ток течёт, обрыва нет. Потом проверяется, что датчик реагирует на магнит. Можно рукой медленно крутить диск и смотреть тестером напряжения на выводах 1 и 3. Если на всех этих выводах при прохождении магнита напряжение меняется примерно в одинаковых пределах, то датчики целы. Битый датчик будет сразу видно. Так можно посмотреть даже последовательность переключения фаз. Потом надо смотреть, как открываются/закрываются транзисторы. Если нет осциллографа, это тоже можно сделать тестером, медленно крутя диск рукой. Изменено 7 Октября, 2014 в 09:09 пользователем Lexter Ссылка на комментарий Поделиться на другие сайты Поделиться
Chugunov Опубликовано 7 Октября, 2014 в 18:51 Жалоба Поделиться Опубликовано 7 Октября, 2014 в 18:51 Попробую заменить ещё один транзистор. Если транзистор греется, более вероятно, что он цел, а проблема в другом. Вот пробитые транзисторы и в обрыве - действительно не греются. Ссылка на комментарий Поделиться на другие сайты Поделиться
Гость 13pol Опубликовано 26 Января, 2017 в 16:34 Жалоба Поделиться Опубликовано 26 Января, 2017 в 16:34 Доброго времени суток! Коллеги, у меня тоже проблемная АРИЯ, только проблема в том что увеличенный эффект детонации. при включении без диска вал мотора крутится с рывками с дискам это мало заметно но при воспроизведении на слух слышно. не могу решить данную проблему может кто знает как правильно настроить БУ двигателя и что нужно смотреть. Из приборов только 2 тестера китаец DT832 и наш Ц 4352. напряжения по схеме не могу проверить так как на схемах в инете плохо что видно. но напруга в плечах скачет при включенном двигателе около 2.2;-2,8 вольт. Хочется уже сделать. ранее когда его приобрел у него вообще скорость не регулировалась, заменил все емкостя. Ссылка на комментарий Поделиться на другие сайты Поделиться
zud Опубликовано 27 Января, 2017 в 00:28 Жалоба Поделиться Опубликовано 27 Января, 2017 в 00:28 На память от работы с "бытовухой" (стаж 35 лет) - датчики менять однозначно, Проверить люфт оси - немаловажный нюанс, жесткость крепления катушек, 972 кт меняем без зазрений и сомнений. Проверить питание на 157 на предмет пульсаций (надо начинать с БП) и сменить все электролиты. 157УД2 почему то тоже умирают внезапно, без видимых причин (и невидимых тоже). Если не поможет - осцил в руки. Вся остальная рассыпуха в этой схеме чтобы рухнула - 1 к 1000 хотя и на старуху бывает порнуха :biggrin: 1 Ссылка на комментарий Поделиться на другие сайты Поделиться
Гость 13pol Опубликовано 31 Января, 2017 в 17:14 Жалоба Поделиться Опубликовано 31 Января, 2017 в 17:14 На память от работы с "бытовухой" (стаж 35 лет) - датчики менять однозначно, Проверить люфт оси - немаловажный нюанс, жесткость крепления катушек, 972 кт меняем без зазрений и сомнений. Проверить питание на 157 на предмет пульсаций (надо начинать с БП) и сменить все электролиты. 157УД2 почему то тоже умирают внезапно, без видимых причин (и невидимых тоже). Если не поможет - осцил в руки. Вся остальная рассыпуха в этой схеме чтобы рухнула - 1 к 1000 хотя и на старуху бывает порнуха :biggrin: с осью все в порядке, тут вот нарыл в нете инфу что в фазы включают резисторы 27 ом и якобы все приходит в норму. думаю попробую. если не поможет даже не знаю как быть. Ссылка на комментарий Поделиться на другие сайты Поделиться
Datagor Опубликовано 1 Февраля, 2017 в 06:31 Жалоба Поделиться Опубликовано 1 Февраля, 2017 в 06:31 Павел, вам Алексей кроме оси понаписал ещё много чего. Но, конечно, резисторы впаять быстрее и много проще :wink: Ссылка на комментарий Поделиться на другие сайты Поделиться
Рекомендуемые сообщения
Для публикации сообщений создайте учётную запись или авторизуйтесь
Вы должны быть пользователем, чтобы оставить комментарий
Создать учетную запись
Зарегистрируйте новую учётную запись в нашем сообществе. Это очень просто!
Регистрация нового пользователяВойти
Уже есть аккаунт? Войти в систему.
Войти