Alex111 Опубликовано 16 Апреля, 2014 в 22:15 Жалоба Поделиться Опубликовано 16 Апреля, 2014 в 22:15 (изменено) Здравствуйте, Уважаемые форумчане! Ну - я же говорил, что вопросы по радио еще будут.(IMG:style_emoticons/default/smile.gif) ) Вот и сейчас возник один любопытный вопрос: первый каскад у меня спроектирован на лампе 6Ж7: в аноде - 220 К, в катоде - 820 Ом + 1,2 К (со средней точке, к которой подведена обратная связь с выхода ЭТОЙ ЖЕ лампы), в цепи экранной сетки - 1 Мом, в цепи 1-й сетки - тоже 1 Мом, напряжение источника питания +390 В. При замере на электродах: анод - 155 В., экранная сетка +45 В, катод + 3,2 В. Синусоида на выходе каскада нормальная. Меня несколько смутило маленькое напряжение на экранной сетке, т.к, во многих Справочниках оно "позиционируеся", как +100 В. Я начал менять сопротивление 1 Мом в цепи экранной сетки, но обнаружил, что при УВЕЛИЧЕНИИ напряжения на экранной сетке УМЕНЬШАЕТСЯ напряжение на аноде и УВЕЛИЧИВАЕТСЯ на катоде, когда же достиг 100 В. на экранной - на аноде было всего 24 В., на катоде +8,2 В.!! Стал уменьшать величину катодного резистора до 300 Ом, все параметны по напряжению более-менее "выровнились", но синусоида стала "кривой" на выходе каскада. Вот я и думаю - может ничего не трогать - пусть так и будет на экранной сетке +45 В?? Заранее - всем СПАСИБО!!! С ув., Александр. Изменено 16 Апреля, 2014 в 22:17 пользователем Alex111 Ссылка на комментарий Поделиться на другие сайты Поделиться
TANk Опубликовано 17 Апреля, 2014 в 05:47 Жалоба Поделиться Опубликовано 17 Апреля, 2014 в 05:47 Экранная сетка тоже довольно сильно влияет на параметры лампы, не так сильно как управляющая, поскольку находится гораздо дальше от катода, но влияет. Увеличиваем напряжение на ЭС и при этом увеличивается ток через лампу. Поэтому падает напряжение на аноде и увеличивается напряжение на катодном резисторе. Смотрим параметры лампы 6Ж7 в справочнике. Их не просто так там привели. Умные люди делали измерения, проверяли при этом сотни таких ламп получая достоверные результаты. Почему бы не воспользоваться результатами их труда? Типовой режим - Напряжение на аноде 250в. На ЭС 100в на катоде 3в на управляющей сетке 0. Ток анода при этом примерно 2мА. Ток ЭС 0.5мА Исходя из этого рекомендованного производителем режима используя закон Ома считаем сопротивления. В аноде сопротивление (390-250)/0.002=70000 68-75кОм В катоде сопротивление 3/0.002=1500 1.5 кОм делим на 2 части 1000+470 ом чтобы подключить ООС. Гасящий резистор на ЭС (390-100)/0.0005=580000 560кОм. ЭС соединяем с катодом небольшим ~0.1-0.5μF пленочным конденсатором хорошего качества. Теперь сравните полученные в ходе этого простого расчета номиналы и режимы с теми, что у вас. Ссылка на комментарий Поделиться на другие сайты Поделиться
Alex111 Опубликовано 17 Апреля, 2014 в 21:08 Автор Жалоба Поделиться Опубликовано 17 Апреля, 2014 в 21:08 В катоде сопротивление 3/0.002=1500 1.5 кОм делим на 2 части 1000+470 ом чтобы подключить ООС. Благодарю, но здесь есть 2 существенных момента: 1. В катод велючен последовательный колебательный контур LC, параллельно которому стоит резистор номиналом 1,2 Ком - для изменения добротности контура. 2. Напряжение питания _меньше чем_ +390 В. взять в данном случае просто неоткуда... Так что использовать 1:1 справочные рекоментации и режимы тут не получится, к сожалению. Приходится учитывать изложенные Выше реальные условия. Особенно насчет катодного резистора! Ссылка на комментарий Поделиться на другие сайты Поделиться
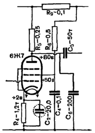
TANk Опубликовано 18 Апреля, 2014 в 07:46 Жалоба Поделиться Опубликовано 18 Апреля, 2014 в 07:46 Тогда я ничего не понимаю. Первая цитата из вашего первого сообщения, вторая из второго. :smile: напряжение источника питания +390 В. 2. Напряжение питания _меньше чем_ +390 В. взять в данном случае просто неоткуда... Лампа 6Ж7 достаточно универсальная по питанию. Может работать и от очень низких анодных напряжений. В том же справочном листке приведены параметры при анодном напряжении 45 вольт. Выход один. Взять справочные данные в которых приведены вольтамперные характеристики и сделать расчет каскада по ним под вашу конкретную схему. Вот схема каскада усиления от двухлампового приемника из журналов Радио 50-х годов. Как раз для вас в катоде резистор 1.2 кОм. И напряжения на аноде и ЭС тоже показаны. Ссылка на комментарий Поделиться на другие сайты Поделиться
Alex111 Опубликовано 18 Апреля, 2014 в 21:19 Автор Жалоба Поделиться Опубликовано 18 Апреля, 2014 в 21:19 Тогда я ничего не понимаю. Первая цитата из вашего первого сообщения, вторая из второго. :smile: Да нет, все нормально. Просто я имел в виду, что для питания каскада на 6Ж7 как раз _малое_ напряжение мне взять неоткуда, поскольку источник питания - один для всего усилителя, и он выдает 2 напряжения по +390 В (через 2 дросселя). А те схеиы, которые я видел, в том числе и те, которые используют справочные данные для этой лампы - там везде каскады на этой лампе запитываются от напряжения либо +200 В, либо +250 В, либо не свыше +300-320 В. . Вот схема каскада усиления от двухлампового приемника из журналов Радио 50-х годов. Как раз для вас в катоде резистор 1.2 кОм. И напряжения на аноде и ЭС тоже показаны. Во, отлично!! Спасибо большое, очень похоже на то, что я сейчас собираю в 1-м каскаде. Единственное - несколько "подгоню" эти номиналы под мое реальное напряжение источника питания. Ссылка на комментарий Поделиться на другие сайты Поделиться
Alex111 Опубликовано 23 Апреля, 2014 в 02:03 Автор Жалоба Поделиться Опубликовано 23 Апреля, 2014 в 02:03 Можно еще вопрос? Я использую в качестве регулятора тембра известнейшую схему Баксандала. Можно ли в этой схеме изменить несколько номиналы, чтобы за счет некоторого уменьшения пределов регулировок теvбра снизить ослабление сигнала? В частности - в цепи рглятора НЧ стоит 100 ком - 1,0 мом - 10 ком (сверху-вниз). Ссылка на комментарий Поделиться на другие сайты Поделиться
Alex111 Опубликовано 30 Апреля, 2014 в 22:53 Автор Жалоба Поделиться Опубликовано 30 Апреля, 2014 в 22:53 (изменено) Экранная сетка тоже довольно сильно влияет на параметры лампы, не так сильно как управляющая, поскольку находится гораздо дальше от катода, но влияет. Увеличиваем напряжение на ЭС и при этом увеличивается ток через лампу. Поэтому падает напряжение на аноде и увеличивается напряжение на катодном резисторе. Смотрим параметры лампы 6Ж7 в справочнике. Их не просто так там привели. Умные люди делали измерения, проверяли при этом сотни таких ламп получая достоверные результаты. Почему бы не воспользоваться результатами их труда? Типовой режим - Напряжение на аноде 250в. На ЭС 100в на катоде 3в на управляющей сетке 0. Ток анода при этом примерно 2мА. Ток ЭС 0.5мА Исходя из этого рекомендованного производителем режима используя закон Ома считаем сопротивления. В аноде сопротивление (390-250)/0.002=70000 68-75кОм В катоде сопротивление 3/0.002=1500 1.5 кОм делим на 2 части 1000+470 ом чтобы подключить ООС. Гасящий резистор на ЭС (390-100)/0.0005=580000 560кОм. ЭС соединяем с катодом небольшим ~0.1-0.5μF пленочным конденсатором хорошего качества. Теперь сравните полученные в ходе этого простого расчета номиналы и режимы с теми, что у вас. Здравствуйте! К Вам лично, как к Модератору, относился и отношусь с большим Уважением! Вы всегда предлагаете разнообразные варианты решения вопроса, притом - вполне конкретно, БЕЗ переходов на личность (в отличие от "некоторых" в другой теме)...- за это большое Вам СПАСИБО!!! И вообще - форумы, подобные Вашему, весьма полезны (если, конечно, на них нет места выходу за рамки Правил, установленных для ОБЩЕчеловеческого приличия). Вот по данному вопросу - о 6Ж7 был бы благодарен Вам, если бы Вы выложили Вольт-Амперную-Характеристику этой лампы! Очень нужно! Спасибо!!! (за резкость тона в другой теме извините - просто "достали" там "некоторые"). Изменено 30 Апреля, 2014 в 22:55 пользователем Alex111 Ссылка на комментарий Поделиться на другие сайты Поделиться
TANk Опубликовано 1 Мая, 2014 в 07:24 Жалоба Поделиться Опубликовано 1 Мая, 2014 в 07:24 Обычно, когда меня интересуют ВАХи лампы я даю поиск гуглю по названию лампы и прошу его показать картинки. Так очень быстро находится нужное. Ну и за время таких поисков, естественно находятся наиболее полезные в этом отношении ресурсы. рекомендую их положить в закладки. ВАХи 6Ж7 (а так же ее буржуйского аналога с которого она была сделана 6SJ7GT) в пентоде _https://audio-db.info/AudioDB/BazaPraktiki/Usilenie/Lampy/Alfavit/6Zh/6Zh7 и в триоде _https://audio-db.info/AudioDB/BazaPraktiki/Usilenie/Lampy/Alfavit/6Zh/6Zh7/VTriode Все это взято с сайта _https://audio-db.info/AudioDB Еще бывает очень полезно сходить на этот ресурс _https://valvelab.pochta.ru/index.htm где кроме собственно ВАХов (лично снятых автором) есть много полезной информации и программ для расчета многих полезных вещей для создания усилителей. Настоятельно рекомендую. Так же при поиске ВАХов часто бывает очень полезным выяснить зарубежный аналог лампы и потом вот тут _https://scottbecker.net/tube/ _https://www.tubedata.info/ найти данные на эти лампы. Зачастую в документации от разных производителей приводится много интересных сведений о режимах и приведены ВАХи для этих режимов. Тоже рекомендую иметь эти ссылки в закладках. Ссылка на комментарий Поделиться на другие сайты Поделиться
Alex111 Опубликовано 1 Мая, 2014 в 22:33 Автор Жалоба Поделиться Опубликовано 1 Мая, 2014 в 22:33 Обычно, когда меня интересуют ВАХи лампы я даю поиск гуглю по названию лампы и прошу его показать картинки. Так очень быстро находится нужное. Ну и за время таких поисков, естественно находятся наиболее полезные в этом отношении ресурсы. рекомендую их положить в закладки.ВАХи 6Ж7 (а так же ее буржуйского аналога с которого она была сделана 6SJ7GT) в пентоде _https://audio-db.info/AudioDB/BazaPraktiki/Usilenie/Lampy/Alfavit/6Zh/6Zh7 и в триоде _https://audio-db.info/AudioDB/BazaPraktiki/Usilenie/Lampy/Alfavit/6Zh/6Zh7/VTriode Все это взято с сайта _https://audio-db.info/AudioDB Еще бывает очень полезно сходить на этот ресурс _https://valvelab.pochta.ru/index.htm где кроме собственно ВАХов (лично снятых автором) есть много полезной информации и программ для расчета многих полезных вещей для создания усилителей. Настоятельно рекомендую. Так же при поиске ВАХов часто бывает очень полезным выяснить зарубежный аналог лампы и потом вот тут _https://scottbecker.net/tube/ _https://www.tubedata.info/ найти данные на эти лампы. Зачастую в документации от разных производителей приводится много интересных сведений о режимах и приведены ВАХи для этих режимов. Тоже рекомендую иметь эти ссылки в закладках. Как всегда - БОЛЬШОЕ СПАСИБО!! Очень полезные ссылки! Если будут вопррсы по этим сайтам - обязательно обращусь к Вам за добрым советом. :smile: Ссылка на комментарий Поделиться на другие сайты Поделиться
Рекомендуемые сообщения
Для публикации сообщений создайте учётную запись или авторизуйтесь
Вы должны быть пользователем, чтобы оставить комментарий
Создать учетную запись
Зарегистрируйте новую учётную запись в нашем сообществе. Это очень просто!
Регистрация нового пользователяВойти
Уже есть аккаунт? Войти в систему.
Войти