mvv Опубликовано 7 Сентября, 2013 в 05:35 Жалоба Поделиться Опубликовано 7 Сентября, 2013 в 05:35 Поскольку тема волнует многих, сюда складываем критику, вопросы, предложения и пожелания Ссылка на мою статью на Датагоре: Сетевой фильтр для усилителя звуковой частоты с контролем правильности подключения к питающей сети https://datagor.ru/practice/power/2393-sete...y-chastoty.html 1 Ссылка на комментарий Поделиться на другие сайты Поделиться
shursh Опубликовано 8 Сентября, 2013 в 05:53 Жалоба Поделиться Опубликовано 8 Сентября, 2013 в 05:53 Интересная статья, НО возникают вопросы, в частности ЗАЧЕМ ? Согласен, что неприятно, прослушивая музыку, слышать треск от миксера, которым жена на кухне амлет взбивает. Или нечто подобное... НО от таких помех этот фильтр не спасает... Вчера сам лично проверил. Возможно он "не сработал" из-за того, что у меня в розетке нет линии заземления??? Светодиоды я вообще не ставил, потому что считаю маразмом "правильное" подключение фазы и нуля к обмотке трансформатора или к диодному мосту ИИП, который на входе уже имеет подобный фильтр. Теперь о заземлении. ЗАЧЕМ оно в аудио аппаратуре? В телевизорах, радиоприемниках его ставят типа защита от молнии, НО оно их не спасает, особенно современные аппараты. Согласен, что заземлять нужно бытовую технику представляющюю опасность в случае выхода из строя (утюги, стиралки, и т.п.). Возможно я ошибаюсь, но мне кажется что это тема для алхимиков. Ссылка на комментарий Поделиться на другие сайты Поделиться
Гость jank5 Опубликовано 8 Сентября, 2013 в 07:45 Жалоба Поделиться Опубликовано 8 Сентября, 2013 в 07:45 (изменено) На фоне сетевых проводов из Ag и розеток с родиевым покрытием фильтр с "правильным" подключением фазы - милая игрушка. Из названия темы вытекает вопрос - как определить, правильно ли подключен трансформатор УМЗЧ к сети? С более-менее внятным обоснованием: "эту клемму - к фазе, эту - к нолю, потому что..." Изменено 8 Сентября, 2013 в 07:46 пользователем jank5 Ссылка на комментарий Поделиться на другие сайты Поделиться
TANk Опубликовано 8 Сентября, 2013 в 08:18 Жалоба Поделиться Опубликовано 8 Сентября, 2013 в 08:18 как определить, правильно ли подключен трансформатор УМЗЧ к сети? С более-менее внятным обоснованием: "эту клемму - к фазе, эту - к нолю, потому что..." Начало обмотки (которое ближе всего к сердечнику) цепляем на фазу. Конец обмотки - который ближе к вторичным обмоткам цепляем на ноль. Тогда получается что верхний слой первичной обмотки по совместительству работает еще и экраном. Это помогает снизить уровень помех и фона проходящего с сети на колонки. Проверено. Хотя эффект не большой. Незамкнутый заземленный виток медной фольги дает гораздо большее снижение помех и позволяет в большинстве случаев наплевать на фазировку сетевого провода. Это если трансформатор тороидальный или на Ш сердечнике. Если же трансформатор на П_образном железе то такой фокус уже не получится. На его катушки экранный виток между первичкой и вторичкой ставить очень желательно. Во всех трансформаторах от бытовых телевизоров типа ТС160, ТС180, ТСА270 он ставился в обязательном порядке. Добавлено после раздумий: Желающим повторить это устройство предлагаю заглянуть внутрь любого компьютерного блока питания. Практически все необходимые элементы вы там найдете. Это и конденсаторы помехоподавляющие (желтые кубики) и специализированные дроссели со встречной намоткой. Во многих БП таких дросселей иногда стоит даже по две штуки последовательно. По поводу желтых (иногда синих или зеленых) кирпичиков конденсаторов. Если посмотреть на параметры помехоподавляющих конденсаторов серии Х2, заявленных производителем, то можно увидеть, что если на них написано напряжение 275в переменного тока, то постоянное напряжение они обязаны выдерживать 400в сколь угодно долгое время. А насчет импульсных перенапряжений, то напряжение в 1200в эти конденсаторы должны выдерживать не менее 5сек. Ссылка на комментарий Поделиться на другие сайты Поделиться
shursh Опубликовано 8 Сентября, 2013 в 10:21 Жалоба Поделиться Опубликовано 8 Сентября, 2013 в 10:21 (изменено) Только что закончил эпопею с этим "чудо фильтром". В, общем так, осциллографом посмотрел синусоиды до фильтра, после фильтра. Результата почти никакого. Возможно что то там и фильтруется, но на экране это не заметно. Потом попробовал с трансом ТН-60... Тоже самое - что с фильтром, что без него... Использовались дроссели от ИИП ATX 300W и от телевизора ДФ-601 - никакого результата. Объясните ЗАЧЕМ ЭТО НАДО? Может я что то не понимаю, объясните!!! Изменено 8 Сентября, 2013 в 10:23 пользователем shursh Ссылка на комментарий Поделиться на другие сайты Поделиться
Гость jank5 Опубликовано 8 Сентября, 2013 в 12:10 Жалоба Поделиться Опубликовано 8 Сентября, 2013 в 12:10 Желающим повторить это устройство предлагаю заглянуть внутрь любого компьютерного блока питания. Практически все необходимые элементы вы там найдете.Александр, "как определить" - я имел в виду по отношения именно к этому устройству. Экранирующие обмотки / фольга - старый прием, не имеющий ничего общего с "правильностью" подключения. Использовать элементы убитого БП для фильтра - опять же давно освоенная хитрость. Однако нигде о "правильном" подключении БП не говорится. Сунул - работает - щасьте. Да, стандарт подразумевает ноль слева, фазу справа, но как сделали разводку наши электрики - аллах ведает. Да, есть индикаторная отвертка, но 90% граждан не подозревают не только о её существовании, но и о стандарте подключения. Вдобавок в большинстве домов трехпроводная разводка отсутствует, а если есть, то часто не заземлена, а занулена. На работе столкнулся - в ряду из 14 трехфазных розеток подключение фаз практически в шахматном порядке. Кто мешал электрику сделать фазировку пусть не правильно, но хотя бы однообразно, по цвету проводов? Загадка, однако. Ссылка на комментарий Поделиться на другие сайты Поделиться
Гость kolea57 Опубликовано 8 Сентября, 2013 в 14:32 Жалоба Поделиться Опубликовано 8 Сентября, 2013 в 14:32 Только что закончил эпопею с этим "чудо фильтром". В, общем так, осциллографом посмотрел синусоиды до фильтра, после фильтра. Результата почти никакого. Возможно что то там и фильтруется, но на экране это не заметно. Потом попробовал с трансом ТН-60... Тоже самое - что с фильтром, что без него... Использовались дроссели от ИИП ATX 300W и от телевизора ДФ-601 - никакого результата. Объясните ЗАЧЕМ ЭТО НАДО? Может я что то не понимаю, объясните!!! Думаю, чтобы увидеть помехи на входе и результат ихнего подавления на выходе, надо их искуственно сформировать, хотя бы электро дрелем. Потом с подключением земли и без. Ссылка на комментарий Поделиться на другие сайты Поделиться
mvv Опубликовано 8 Сентября, 2013 в 16:22 Автор Жалоба Поделиться Опубликовано 8 Сентября, 2013 в 16:22 Наконец-то появилось время, чтобы ответить на вопросы! Их накопилось прилично, спасибо за проявленный к теме интерес. Заранее прошу прощения, что буду отвечать не в порядке поступления вопросов. Сетевой фильтр с контролем… предназначен для алхимиков? Точно! Для алхимиков от аудиотехники! Еще со школьной поры заметил, что при подключении качественной аппаратуры необходимо учитывать полярность включения вилки питания в сеть. При включении в правильном направлении звук становится более плотным, детальным, сочным, улучшаются пространственные характеристики. И наоборот. Изучение проблемы показало, что в большинстве случаев причина этому совершенно прозаическая. Звук улучшается в ситуации, когда фаза (L) подключается к началу обмотки силового трансформатора. Далее этот вопрос блистательно прояснил Александр (tank) в посте #4. Именно поэтому в квартире я провел увлекательное исследование всех розеток и сделал единообразно - слева «ноль», справа - «фаза». Попутно выяснил, что направление включения вилок в сеть таких изделий как холодильник, СВЧ печь, видеомагнитофон, телевизор, компьютер, также небезразлично. Кроме того, в инструкциях пользователя к этим устройствам часто указывается, что правильное включение в сеть продлевает срок службы аппарата. 3 Ссылка на комментарий Поделиться на другие сайты Поделиться
kurdl Опубликовано 8 Сентября, 2013 в 16:55 Жалоба Поделиться Опубликовано 8 Сентября, 2013 в 16:55 Выскажусь по поводу "правильного подключения". Тут все просто. В данном случае имеется ввиду подключение самого фильтра, а не нагрузки. Если посмотреть на схему фильтра, то видно, что предохранитель и выключатель установлены в цепи фазного провода. И это правильно. Теперь смотрите, что получится, если перевернуть вилку фильтра - предохранитель и выключатель окажутся в цепи нулевого провода - а это уже опасно - и выключатель, и предохранитель свои функции полноценно выполнять не будут: при отключенном выключателе на нагрузке остается фазное напряжение, а предохранитель не сработает в случае замыкания в цепи другого - теперь фазного провода на постороннюю землю, например на корпус отдельно заземленного прибора или батарею отопления. Так что никакой алхимии - чистейшая электротехника. А вот нагрузку в данный фильтр вы вольны включать как угодно, добиваясь минимума фона и помех, тем более, как тут уже заметили, что на большинстве аппаратуры используются двухполюсные вилки. Ссылка на комментарий Поделиться на другие сайты Поделиться
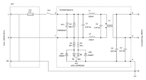
mvv Опубликовано 8 Сентября, 2013 в 19:33 Автор Жалоба Поделиться Опубликовано 8 Сентября, 2013 в 19:33 (изменено) Что явилось прототипом фильтра для подавления помех? За основу я взял двухкаскадный фильтр из своей книги [Л, стр. 26 – 28, рис. 1.9]. По ходу работ его схема трансформировалась сначала в показанную на рисунке, а затем в ту, которая приведена в публикации. Здесь для L1, L2 очень удобны дроссели в виде бочонков индуктивностью 100 – 300 мкГн. Они имеются в продаже до токов 3 А и сравнительно недороги. Литература Мосягин В.В. Секреты радиолюбительского мастерства. – М.: СОЛОН-Пресс, 2005. – 216 с. Функции продольного трансформатора Обмотки трансформатора T1 включены последовательно с линейными проводами (L, N) питающей сети. По этой причине низкочастотные поля с частотой 50 Гц в каждой обмотке имеют противоположные направления и взаимно компенсируют друг друга. При воздействии синфазной помехи на провода питания (а она проявляется, как правило, в диапазоне частот свыше 1 мГц), обмотки трансформатора оказываются включенными последовательно, и их индуктивное сопротивление растет с увеличением частоты. Емкостное сопротивление конденсаторов С1 и С2, наоборот уменьшается с ростом частоты, следовательно, помехи закорачиваются на входе и выходе фильтра. Такую же функцию выполняют конденсаторы С3 и С4. Напомню, что синфазные помехи образуются между линиями (L, N) и PE. Подавление синфазных и несимметричных высокочастотных помех в сетевом фильтре для УМЗЧ является самой приоритетной задачей. Подавление дифференциальных помех между линиями L и N (эти помехи проявляются в основном на низких частотах, до нескольких сотен кГц) берут на себя конденсаторы С1 и С2. Изменено 8 Сентября, 2013 в 19:37 пользователем mvv 2 Ссылка на комментарий Поделиться на другие сайты Поделиться
Dimonos Опубликовано 8 Сентября, 2013 в 20:03 Жалоба Поделиться Опубликовано 8 Сентября, 2013 в 20:03 Сетевой фильтр с контролем… предназначен для алхимиков?Точно! Для алхимиков от аудиотехники! Еще со школьной поры заметил, что при подключении качественной аппаратуры необходимо учитывать полярность включения вилки питания в сеть. Браво!!! Отличный смелый ответ. Жаль, что Вы молчали в алхимической ветке, и я один за всех отдувался... Добавлено после раздумий: Только что закончил эпопею с этим "чудо фильтром". В, общем так, осциллографом посмотрел синусоиды до фильтра, после фильтра. Результата почти никакого. Возможно что то там и фильтруется, но на экране это не заметно. Потом попробовал с трансом ТН-60... Тоже самое - что с фильтром, что без него... Использовались дроссели от ИИП ATX 300W и от телевизора ДФ-601 - никакого результата. Объясните ЗАЧЕМ ЭТО НАДО? Может я что то не понимаю, объясните!!! Саня, привет! Понимаю, сделал, а эффекта нет. Обидно, да? Дело в том, что такие вещи не срабатывают всегда и на любой аппаратуре и в любом регионе.Тут как повезет. И еще, вот если бы ты сказал, что проверил переполюсовку сетевой вилки и ничего не услышал, это было бы намного корректнее и правильнее, чем считать это маразмом, потому, что это теоретически маразм. Осцилографом ты ничего такого не поймаешь, потому, что уровень, который надо ловить меньше уровня синусоиды на много порядков. Нужны сложные фильтры и оборудование другого уровня. Тут проще просто послушать. Нет и нет, и забить. Если да, тогда и дергаться. А помеху от искрения миксера, по моему, не подавить таким фильтром. Это надо или миксер чинить, или включать миксер через какой либо фильтр. Там такой широкий спектр помех. Ссылка на комментарий Поделиться на другие сайты Поделиться
mvv Опубликовано 8 Сентября, 2013 в 20:22 Автор Жалоба Поделиться Опубликовано 8 Сентября, 2013 в 20:22 Пустотелые пистоны для подключения сетевого фильтра Я применил стандартные пустотелые монтажные стойки из своих запасов, обрезав после монтажа их верхнюю часть (рис. 1,а). Можно взять пустотелые заклепки ∅ 1,5 – 2 мм (рис. 1, б). Для развальцовки пистонов берут два дюбеля, применяемые для строительных работ. Один из них зажимают в тисках, а другим с помощью легких ударов молотка развальцовывают пистон. Пистонами могут быть предварительно нарезанные отрезки медных трубок, длина которых на 0,6…1,5 мм превышает толщину платы. Можно изготовить подобные пистоны из медной пластины или луженой жести толщиной 0,5…0,8 мм. 1 Ссылка на комментарий Поделиться на другие сайты Поделиться
Рекомендуемые сообщения
Для публикации сообщений создайте учётную запись или авторизуйтесь
Вы должны быть пользователем, чтобы оставить комментарий
Создать учетную запись
Зарегистрируйте новую учётную запись в нашем сообществе. Это очень просто!
Регистрация нового пользователяВойти
Уже есть аккаунт? Войти в систему.
Войти