Перейти к содержанию

Радиола «Симфония»


Рекомендуемые сообщения

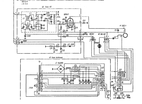
_https://www.rw6ase-dok1.-мы не распространяем ссылки на [народ.ру]-/arhiv/simfonija2mrb776.djvu

Схема и даже рисунки печатных плат радиолы.

Вот рецепт переделки этой радиолы от Влада Пронина

https://datagor.ru/amplifiers/tubes/470-rr-...mjelz6p6s..html

Берем силовой трансформатор от Симфонии и пару выходных трансформаторов. Дальше делаем либо по этому рецепту, либо можно сделать усилитель с этими трансформаторами по такой схеме с 6Н3П на входе

https://forum.datagor.ru/index.php?showtopic=6960

6П6С один в один меняются на 6П1П.

 

Либо сохранить оригинальную схему на 6П14П на выходе (можно их заменить на 6П18П если есть - звучать будет лучше)

Ссылка на комментарий
Поделиться на другие сайты

По поводу "оживить", радиолы эти довольно-таки долгоживучие. Ну, если конечно не было, как говорили у нас в радиомастерской: "Грубого, любительского вмешательства". Как правило, было достаточно аккуратно про пылесосить и заменить лампы 6К4П в ПЧ тракте. Хиленькие такие лампушечки. У них частенько перегорала нить накала. Ещё меняли ЭПУ на более современное, ну это уже частности. Если родная пьезоголовка у ЭПУ живая, то пластиночки звучат довольно не хило.

Ссылка на комментарий
Поделиться на другие сайты

Всё правильно. На 220 вольт именно так и включается. А вот на 127 вольт параллелились две нижнии обмотки. Конец №2 соединялся с концом №4, а конец №3 с концом №5. Напряжение в 127 вольт подавалась на концы №1 и №3. Откровенно говоря, для меня это всегда было загадкой - чего это рижане так намудрили. Впрочем, была ещё одна модификация этой радиолы. Но это уже совсем другая "песня"...........

Ссылка на комментарий
Поделиться на другие сайты

Для публикации сообщений создайте учётную запись или авторизуйтесь

Вы должны быть пользователем, чтобы оставить комментарий

Создать учетную запись

Зарегистрируйте новую учётную запись в нашем сообществе. Это очень просто!

Регистрация нового пользователя

Войти

Уже есть аккаунт? Войти в систему.

Войти
  • Последние посетители   0 пользователей онлайн

    • Ни одного зарегистрированного пользователя не просматривает данную страницу
×
×
  • Создать...