Перейти к содержанию

Рекомендуемые сообщения

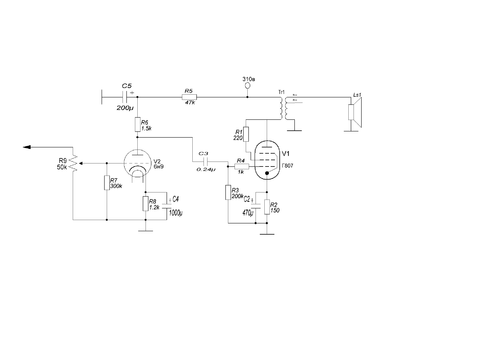
Здравствуйте! Хочу собрать se на г807. Опыта маловато в лампостроении. По этому решил обратиться к

Знающим людям. Правильно ли я сотавил схему? Будет ли она работать?

post-12016-1332689555_thumb.png

Ссылка на комментарий
Поделиться на другие сайты

  • Ответов 43
  • Создана
  • Последний ответ

Топ авторов темы

Топ авторов темы

Изображения в теме

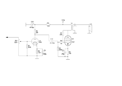
В аноде 6Н9С никак не может быть 1,5К,Слишком велик резистор и конденсатор фильтра,питание маловато,см. схему SE на 6П3С-Е,все тоже самое и на Г807.Если есть другие кандидаты вместо 6Н9С можно рассмотреть.

 

Добрый вечер! Из октальных есть 6н9 и 6н8. Схема черновая. Поправки внесём как посоветуете.

Ссылка на комментарий
Поделиться на другие сайты

Думаю лучше остановиться на 6Н8С,6Н23П если нет 6Н15П,хотя это очень доступная лампа.

 

Тогда будет 6н8. Вот подправил схему. Так правильно?

post-12016-1332698449_thumb.png

Ссылка на комментарий
Поделиться на другие сайты

Здравствуйте! Хочу собрать se на г807. Опыта маловато в лампостроении. По этому решил обратиться к

Знающим людям. Правильно ли я сотавил схему? Будет ли она работать?

почему бы не посмотреть схему Манакова А.И.? 6н23п и как раз г807. лампу 6н23п думаю достать вполне реально.

post-8107-1332698551_thumb.png

Ссылка на комментарий
Поделиться на другие сайты

Саня, схему Манакова я рассматривал. Но решил для начала сделать по проще. Да и есть желание сделать полностью на октальных лампах.

 

Жан,спасибо за схему.

 

Есть ёщё один вопрос. Какая должна быть мощность выходного трансформатора?

Ссылка на комментарий
Поделиться на другие сайты

В целом да,подойдет.Хотя я предпочитаю только Ш пластины,поскольку в системах с высоким разрешением отчетливо слышно что витое железо съедает микродинамику.

 

Жан, А можно посчитать трансформатор под определённый провод?

Ссылка на комментарий
Поделиться на другие сайты

Для публикации сообщений создайте учётную запись или авторизуйтесь

Вы должны быть пользователем, чтобы оставить комментарий

Создать учетную запись

Зарегистрируйте новую учётную запись в нашем сообществе. Это очень просто!

Регистрация нового пользователя

Войти

Уже есть аккаунт? Войти в систему.

Войти
  • Последние посетители   0 пользователей онлайн

    • Ни одного зарегистрированного пользователя не просматривает данную страницу

×
×
  • Создать...