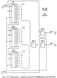
Гость mastersound Опубликовано 23 Октября, 2011 в 10:04 Жалоба Поделиться Опубликовано 23 Октября, 2011 в 10:04 Думаю что калькулятором тут не обойтись, разьве что привязать его индикатор к микроконтролеру. Простейшим вариантом может быть таймер на счётчиках с переключением коэффициента счёта, где в качестве генератора счётных импульсов служит оптопара. Скажем галетными переключателями-выставляем количество отсчёта к примеру 173, при поступлении последнего импульса таймер срабатывает подключает сигнальную лампу или звуковой сигнал. нажимаем кнопку сброс и дальше вяжем следующий ряд....до сработки по заданному числу(173) Примерно так я понимаю, схемотехнику можно посмотреть в фотоэлектронных таймерах. Более сурьёзным но и сложным в реализации будет микроконтролерное решение... такой пример имеется _https://www.yakorev.com.ru/count.html А вот приведен пример трехдекадного делителя частоты, который можно взять за основу будущей схемы! Переключателем SA1 устанавливают единицы необходимого коэффициента пересчета, переключателем SA2 - десятки, переключателем SA3 - сотни. При достижении счетчиками DD1 - DD3 состояния, соответствующего положениям переключателей, на все входы элемента DD4.1 приходит лог. 1. Этот элемент включается и устанавливает триггер на элементах DD4.2 и DD4.3 в состояние, при котором на выходе элемента DD4.3 появляется лог. 1, сбрасывающая счетчики DD1 - DD3 в исходное состояние . В результате на выходе элемента DD4.1 также появляется лог. 1 и следующий входной импульс отрицательной полярности устанавливает триггер DD4.2, DD4.3 в исходное состояние, сигнал сброса со входов R микросхем DD1 - DD3 снимается и счетчик продолжает счет. Триггер на элементах DD4.2 и DD4.3 гарантирует сброс всех микросхем DD1 - DD3 при достижении счетчиком нужного состояния. Ссылка на комментарий Поделиться на другие сайты Поделиться
Гость alenlegion Опубликовано 23 Октября, 2011 в 17:32 Жалоба Поделиться Опубликовано 23 Октября, 2011 в 17:32 Как вы предлагаете эту схема я использую очень давно для станок перемотка трансформатор 4 разряд (до 9999) микросхем К155ХХХ... Уже не сколько раз испортил калькулятор ну скажу, около 20Шт точно не помню, результат ни как, даже осциллограф не помогает. Ну ладно все ясно, это в тупик, если у кого вас получиться, скинь схему. Спасибо всем. Это проект уже 3года длился и ни как результат ноль. Ссылка на комментарий Поделиться на другие сайты Поделиться
Гость jank5 Опубликовано 25 Октября, 2011 в 19:06 Жалоба Поделиться Опубликовано 25 Октября, 2011 в 19:06 _https://pic-avr.-мы не распространяем ссылки на [народ.ру]-/LWC/Schet01.htm Программа - счетчик витков. Геркон + LPT, COM (USB). [i Ссылка на комментарий Поделиться на другие сайты Поделиться
Гость alenlegion Опубликовано 25 Октября, 2011 в 23:22 Жалоба Поделиться Опубликовано 25 Октября, 2011 в 23:22 Да, очень хорошая программа, давно я его прочитал и скачал, но еще не пробовал, просто сомневался, что оно автостоп нет когда меньше 0000 или нужный заранее установить число, например, 2150 витков... если бы я знал программа язык, жаль что ещё не умею... jank5 спасибо. Ссылка на комментарий Поделиться на другие сайты Поделиться
Рекомендуемые сообщения
Для публикации сообщений создайте учётную запись или авторизуйтесь
Вы должны быть пользователем, чтобы оставить комментарий
Создать учетную запись
Зарегистрируйте новую учётную запись в нашем сообществе. Это очень просто!
Регистрация нового пользователяВойти
Уже есть аккаунт? Войти в систему.
Войти