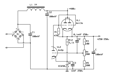
Гость gtxpert Опубликовано 17 Июня, 2016 в 22:07 Жалоба Поделиться Опубликовано 17 Июня, 2016 в 22:07 я тут подумал, что возможно поставить какой нибудь стабилизатор напряжения после обычного диодного выпрямителя, и тем самым отделить "кремний" от схемы усилителя. если я прав, должен получится эффект (если конечно эффект этот вообще существует) не хуже, чем при использовании "кенотронов" например заинтересовала основа схемы только я одно не пойму, будет ли являться эта (или подобные) схемы альтернативой "электронному дросселю на мосфете" !? вот так я вижу эту схему в использовании (только со старыми обозначениями номиналов путаница какая то) и еще бы ее в этом виде использовать с чуть большим напряжение, вольт 430, вроде должна работать!? Ссылка на комментарий Поделиться на другие сайты Поделиться
Гость gtxpert Опубликовано 18 Июня, 2016 в 23:41 Жалоба Поделиться Опубликовано 18 Июня, 2016 в 23:41 (изменено) ... Номиналы в старых схемах обозначались так: 0,1 это 100кОм. (т.е. 0,1 мегоома). ... >_< ... И что вы будете стабилизировать ? ... да вот и сам не знаю, изучаю "предмет", думал эта схема может давить пульсации как "электронный дроссель" ... в стабилизаторе питания радиолокатора применены 6С33С... ... наверное эта схема) интересно, что именно их шокировало? зы: а в общем да, если включить здравый смысл , то ламповость ламповая получается Изменено 19 Июня, 2016 в 10:57 пользователем gtxpert Павел, ещё одна такая коммерческая реклама и бан Ссылка на комментарий Поделиться на другие сайты Поделиться
TANk Опубликовано 20 Июня, 2016 в 12:40 Жалоба Поделиться Опубликовано 20 Июня, 2016 в 12:40 Она их тогда так впечатлила, что с тех пор 6С33С у японцев одна из самых любимых ламп для построения усилителей. Больше всего конструкций на этой лампе именно у японцев сделано. Ссылка на комментарий Поделиться на другие сайты Поделиться
drummer Опубликовано 20 Июня, 2016 в 13:00 Жалоба Поделиться Опубликовано 20 Июня, 2016 в 13:00 ... 1976 год, рассвет ПП техники ... Миг взлетел в 1964 году.... Ссылка на комментарий Поделиться на другие сайты Поделиться
spb-nik Опубликовано 4 Февраля, 2020 в 12:05 Жалоба Поделиться Опубликовано 4 Февраля, 2020 в 12:05 Тема жива ещё? Ссылка на комментарий Поделиться на другие сайты Поделиться
Datagor Опубликовано 5 Февраля, 2020 в 04:21 Жалоба Поделиться Опубликовано 5 Февраля, 2020 в 04:21 Николай, вы сами можете сделать достоверный вывод. В последнем посте смотрите дату: 20 июня, 2016. Сами-то как думаете? Ссылка на комментарий Поделиться на другие сайты Поделиться
TANk Опубликовано 11 Февраля, 2020 в 16:05 Жалоба Поделиться Опубликовано 11 Февраля, 2020 в 16:05 Тему оживить недолго. Николай, или задайте вопрос, или свою схему предложите. Ссылка на комментарий Поделиться на другие сайты Поделиться
Рекомендуемые сообщения
Для публикации сообщений создайте учётную запись или авторизуйтесь
Вы должны быть пользователем, чтобы оставить комментарий
Создать учетную запись
Зарегистрируйте новую учётную запись в нашем сообществе. Это очень просто!
Регистрация нового пользователяВойти
Уже есть аккаунт? Войти в систему.
Войти