Гость Pinguin Опубликовано 14 Марта, 2016 в 21:08 Жалоба Поделиться Опубликовано 14 Марта, 2016 в 21:08 Здравствуйте, искал темы про LM4700TF вообще не чего не нашёл, что тут что в гугле, не печатных плат не схем мостового включения, может кто подсказать на счёт этой микры что? Или может есть аналоги с такой же распиновкой выводов? Ссылка на комментарий Поделиться на другие сайты Поделиться
Datagor Опубликовано 15 Марта, 2016 в 03:37 Жалоба Поделиться Опубликовано 15 Марта, 2016 в 03:37 Леонид, привет! У вас Гугель поломался просто. Несите Гуголь мастерам или выкидывайте. Со сломаным Гуглём ваще трудно бороздить просторы. :smile: У меня находятся тысячи ссылок. Вот полный даташит LM4700: =https://www.ti.com/lit/ds/symlink/lm4700.pdf Вот типичное включение LM4700 из даташита: Вот бриджевое включение LM4700 (и нафига оно вам...) из даташита: LM4700 - ни чем не примечательный чип. Суффикс "TF" говорит нам о залитом в пластик корпусе. Аналоги с похожей распиновкой ищите на сайте Тексасов. Нету печатки говорите? Но эт не беда, печатку из 4 деталек можно и самому нарисовать. Удачи! Ссылка на комментарий Поделиться на другие сайты Поделиться
mvv Опубликовано 15 Марта, 2016 в 10:11 Жалоба Поделиться Опубликовано 15 Марта, 2016 в 10:11 Микросхема LM4700 фирмы National Semiconductor входит в линейку продукции Overture®, предназначенной для применения в малогабаритных стереосистемах домашних аудиокомплексов, телевизионных приемниках, многоканальных системах звуковоспроизведения и т. п. Леонид, в статье на портале Простые инженерные расчеты в MS Excel с примерами. Пример расчета УМЗЧ на микросхеме LM4780 есть образец, опираясь на который можно выполнить проектирование для LM4700. 1 Ссылка на комментарий Поделиться на другие сайты Поделиться
viper Опубликовано 15 Марта, 2016 в 20:45 Жалоба Поделиться Опубликовано 15 Марта, 2016 в 20:45 Есть справочник, называется "3500 микросхем усилителей мощности низкой частоты и их аналоги". Содержит схемы включения, параметры микросхем. Выложить не могу, весит много. Но могу если надо скинуть на почту. Ссылка на комментарий Поделиться на другие сайты Поделиться
Datagor Опубликовано 16 Марта, 2016 в 04:21 Жалоба Поделиться Опубликовано 16 Марта, 2016 в 04:21 Да чего вы как дети. "Весит много, весит много." :smile: Положите на Яндекс.Диск или в другое нормальное хранилище, а сюда положите ссылку. Делов то. Стас, а ещё правильнее - просто посмотрите аналоги и напишите их названия сюда. Ссылка на комментарий Поделиться на другие сайты Поделиться
Allroy Опубликовано 16 Марта, 2016 в 05:50 Жалоба Поделиться Опубликовано 16 Марта, 2016 в 05:50 (изменено) Справочник 3500 МС УНЧ и их аналоги (СПРАВОЧНИК)(2005г) выложил в облако mail.ru _https://cloud.mail.ru/public/3gMT/xFXQrRKpH В догонку 2я книжка _https://cloud.mail.ru/public/GSjp/rQCkE9SkA и 3я _https://cloud.mail.ru/public/BNKZ/sAwjoiVrV 3 книжка это по сути переведенные даташиты на популярные микросхемы УНЧ Изменено 16 Марта, 2016 в 06:10 пользователем Allroy 2 Ссылка на комментарий Поделиться на другие сайты Поделиться
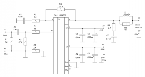
mvv Опубликовано 16 Марта, 2016 в 10:25 Жалоба Поделиться Опубликовано 16 Марта, 2016 в 10:25 Привожу рассчитанную по методике, указанной в посте #3 схему усилителя мощности звуковой частоты на LM4700 (рис.). Характеристики: Максимальная выходная мощность 25 Вт; Сопротивление нагрузки 8 Ом; Чувствительность с входа 1 В; Входное сопротивление 47 кОм; Полоса пропускания по уровню ±0,2 дБ 20 Гц…20 кГц. Напряжение питания можно увеличить до ±28 В, при этом максимальная выходная мощность составит 33,5 Вт (Кг=1%), а чувствительность с входа 1,1 В. 1 Ссылка на комментарий Поделиться на другие сайты Поделиться
Гость Pinguin Опубликовано 16 Марта, 2016 в 12:08 Жалоба Поделиться Опубликовано 16 Марта, 2016 в 12:08 Спасибо всем большое!Очень хороший форум у вас и люди отзывчивые! Леонид, привет! У вас Гугель поломался просто. Несите Гуголь мастерам или выкидывайте. Со сломаным Гуглём ваще трудно бороздить просторы. :smile: У меня находятся тысячи ссылок. Вот полный даташит LM4700: =https://www.ti.com/lit/ds/symlink/lm4700.pdf Вот типичное включение LM4700 из даташита: Вот бриджевое включение LM4700 (и нафига оно вам...) из даташита: LM4700 - ни чем не примечательный чип. Суффикс "TF" говорит нам о залитом в пластик корпусе. Аналоги с похожей распиновкой ищите на сайте Тексасов. Нету печатки говорите? Но эт не беда, печатку из 4 деталек можно и самому нарисовать. Удачи! Да просто,валяются две штуки таких микрух без дела вот и решил применить,да вы правы печатку и сам намалюю.А так просто ради интереса сделать ) Справочник 3500 МС УНЧ и их аналоги (СПРАВОЧНИК)(2005г) выложил в облако mail.ru _https://cloud.mail.ru/public/3gMT/xFXQrRKpH В догонку 2я книжка _https://cloud.mail.ru/public/GSjp/rQCkE9SkA и 3я _https://cloud.mail.ru/public/BNKZ/sAwjoiVrV 3 книжка это по сути переведенные даташиты на популярные микросхемы УНЧ Спасибо огромное,за такие замечательные справочники! Ссылка на комментарий Поделиться на другие сайты Поделиться
Datagor Опубликовано 17 Марта, 2016 в 07:05 Жалоба Поделиться Опубликовано 17 Марта, 2016 в 07:05 ... Справочник 3500 МС УНЧ и их аналоги (СПРАВОЧНИК)(2005г) выложил в облако mail.ru ... Александр, спасибо! :smile: :dead: Ссылка на комментарий Поделиться на другие сайты Поделиться
mvv Опубликовано 17 Марта, 2016 в 20:03 Жалоба Поделиться Опубликовано 17 Марта, 2016 в 20:03 Юрий, а для чего еще? Для радиолюбителя опыт - самый ценный багаж. Excel как раз учит легко проверять самые разнообразные варианты построения схем, сверять полученные результаты с даташитами... Ссылка на комментарий Поделиться на другие сайты Поделиться
Рекомендуемые сообщения
Для публикации сообщений создайте учётную запись или авторизуйтесь
Вы должны быть пользователем, чтобы оставить комментарий
Создать учетную запись
Зарегистрируйте новую учётную запись в нашем сообществе. Это очень просто!
Регистрация нового пользователяВойти
Уже есть аккаунт? Войти в систему.
Войти