Гость Опубликовано 4 Марта, 2015 в 19:19 Жалоба Поделиться Опубликовано 4 Марта, 2015 в 19:19 Доброго времени суток всем! Нужен совет опытных людей!!! Есть идея собрать усилитель с применением платы унч "Днепр-12М" в роли драйвера(лампы 6н2п + 6п14п) вот схема выкидываем из схемы выходной трансформатор и добавляем вот такой выходной каскад на лампах гу-50 Как вы думаете - будет это работать!??? Или же лучше собрать вот такую схему Заранее благодарен! Ссылка на комментарий Поделиться на другие сайты Поделиться
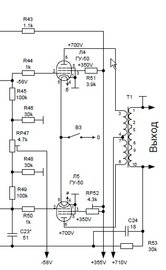
vitivsev Опубликовано 4 Марта, 2015 в 19:49 Жалоба Поделиться Опубликовано 4 Марта, 2015 в 19:49 (изменено) выкидываем из схемы выходной трансформатор и добавляем вот такой выходной каскад на лампах гу-50Только на первый взгляд у вашей схемы анодное +710 вольт, придется и с БП что то выкидывать ... изобретать, вторые сетки 355Вольт, да и минус смещения еще не забыть... опять таки с другим выходным трансформатором что то решать... Изменено 4 Марта, 2015 в 19:54 пользователем vitivsev Ссылка на комментарий Поделиться на другие сайты Поделиться
Гость kdtp Опубликовано 4 Марта, 2015 в 20:47 Жалоба Поделиться Опубликовано 4 Марта, 2015 в 20:47 Виталий…, да отстаньте Вы от человека. Может он хочет в «Запорожец» (плата от унч «Днепр-12М"), засунуть движок от «Мерседеса 600» (выходной каскад на лампах гу-50)…. :smile: Ну…, а Вы мешаете «творческому» процессу…. Ссылка на комментарий Поделиться на другие сайты Поделиться
Гость Опубликовано 4 Марта, 2015 в 21:05 Жалоба Поделиться Опубликовано 4 Марта, 2015 в 21:05 (изменено) Только на первый взгляд у вашей схемы анодное +710 вольт, придется и с БП что то выкидывать ... изобретать, вторые сетки 355Вольт, да и минус смещения еще не забыть... опять таки с другим выходным трансформатором что то решать... БП будет примерно таким, только без обмотки на 17В и питанием накалов будет от отдельного трансформатора(а может и на этом же железе накльные) А выходник на базе ОСМ1-0,25 первичка-3000вит провод 0,315 вторичка-65вит на 4Ом провод 1,06 Так как думаете, будет петь такой усилитель? Добавлено после раздумий: Только на первый взгляд у вашей схемы анодное +710 вольт, придется и с БП что то выкидывать ... изобретать, вторые сетки 355Вольт, да и минус смещения еще не забыть... опять таки с другим выходным трансформатором что то решать... Плата от "Днепр -12М" без вых.транса дает раскачку на каскад гу-50(конечно все в отдельном и нормальном корпусе) - я это имею ввиду Изменено 4 Марта, 2015 в 21:30 пользователем Гость Ссылка на комментарий Поделиться на другие сайты Поделиться
mtihonov Опубликовано 5 Марта, 2015 в 02:11 Жалоба Поделиться Опубликовано 5 Марта, 2015 в 02:11 Во первых хотелось бы узнать для чего предназначается усилитель. Если это гитарно-музыкальный, то все равно придется достраивать темброблок и от днепровского усилителя останется такая мизерная часть, что об ней вааще нечего говорить. Если это мощный УНЧ для дома, кафе и т. п. то тогда такое решение возможно. Но все равно я бы отталкивался от простой арифметики - какой процент деталей используется, какой - добавляется. Кстати, в Вашем варианте "Выкидываем выходной трансформатор и добавляем ..." на схеме не показаны анодные сопротивления для 6П14П. А они по прикидке должны быть около 3-6 КОм и мощностью не менее 5-10 Ватт. Я бы, например, лучше бы постарался найти еще один "Днепр-12М" и сделал неплохой ламповый стерео усилитель для дома ... Ссылка на комментарий Поделиться на другие сайты Поделиться
Гость Опубликовано 5 Марта, 2015 в 05:02 Жалоба Поделиться Опубликовано 5 Марта, 2015 в 05:02 Во первых хотелось бы узнать для чего предназначается усилитель. Если это гитарно-музыкальный, то все равно придется достраивать темброблок и от днепровского усилителя останется такая мизерная часть, что об ней вааще нечего говорить. Если это мощный УНЧ для дома, кафе и т. п. то тогда такое решение возможно. Это будет мощный стерео усилитель для дома, без темброблока. Ссылка на комментарий Поделиться на другие сайты Поделиться
vitivsev Опубликовано 5 Марта, 2015 в 08:56 Жалоба Поделиться Опубликовано 5 Марта, 2015 в 08:56 (изменено) Это будет мощный стерео усилитель для дома, без темброблока. Изготовьте отдельный унч... В описании унч гу-50(А.Баев) сопротивление нагрузки каждого канала, 14 Ом, в таблице(1) обмоток ТВ 1900+1900=3800Витков первичная обмотка, судя по схеме ТВ вторичная включается последовательно 20+40+20 = 80витков; В формуле предложенной автором Ra-a 10000 Ом; Ниже для определения витков пересчета вторичной обмотки стоит значение 2100 Витков... :smile: Определяем коэффициент трансформации и предполагаем: 3800Вит.:80Вит. = 47,5 такое значение может подойти к нагрузке не 14 Ом, а 4 Ома (47,5^2)*4 = 9025 Ом(Ra-a); не 10000 Ом ну и ладно... считаем далее, 1.1 sqrt 4:10000= 0,022*3800 = 83витка...; По алгоритму заложенному в exel из статей форума у меня получились витковые расчеты ТВ: Pвых=60ватт; Ra-a=10000 Ом, Rн=8Ом, fн=50Гц, Qs=ОСМ1-0,25 = 16см кв., К.П.Д. = 0,95%, Вми=7000Гс; I- 3043Вит.(3042Вит.) II-88Витк. Ra-a =9565 Ом; если оттолкнуться других значений, Pвых.=65Ватт, Rн=4Ом, fн=40Гц; I-3959Вит. II- 81Вит. Ra-a = 9555Ом; Изменено 5 Марта, 2015 в 09:21 пользователем vitivsev Ссылка на комментарий Поделиться на другие сайты Поделиться
Гость avals Опубликовано 6 Марта, 2015 в 09:14 Жалоба Поделиться Опубликовано 6 Марта, 2015 в 09:14 Это будет мощный стерео усилитель для дома, без темброблока. Боюсь ошибиться - но это, минимум третья тема одного автора по одному и тому же вопросу за последние пару дней. Николай! Может Вы, как-то "сосредоточитесь" в одном месте, предварительно чётко уяснив для себя - что именно Вы хотите построить. :smile: Добавлено после раздумий: Делаю все это первый раз. В таком случае Вас должно волновать не Так как думаете, будет петь такой усилитель? а сможете ли Вы его построить и настроить. А умение петь оставьте певцам, которых будете слушать через него. Ссылка на комментарий Поделиться на другие сайты Поделиться
mtihonov Опубликовано 6 Марта, 2015 в 14:39 Жалоба Поделиться Опубликовано 6 Марта, 2015 в 14:39 Для дома вполне достаточно стерео по 8-15 Ватт на канал. Главное чтобы колонки были с достаточной чувствительностью. А усилитель по 20 и более Ватт нужен для сабвуфера, разве что, в системе 2.1... Ссылка на комментарий Поделиться на другие сайты Поделиться
Гость Опубликовано 6 Марта, 2015 в 17:10 Жалоба Поделиться Опубликовано 6 Марта, 2015 в 17:10 (изменено) Для дома вполне достаточно стерео по 8-15 Ватт на канал. Главное чтобы колонки были с достаточной чувствительностью. А усилитель по 20 и более Ватт нужен для сабвуфера, разве что, в системе 2.1... Задумка-то и есть по сборке 2канала стерео + 1канал сабвуфер в одном корпусе Изменено 6 Марта, 2015 в 17:11 пользователем Гость Ссылка на комментарий Поделиться на другие сайты Поделиться
Гость avals Опубликовано 6 Марта, 2015 в 18:23 Жалоба Поделиться Опубликовано 6 Марта, 2015 в 18:23 2канала стерео + 1канал сабвуфер в одном корпусе Усилитель двухтактный на плате унч с "Днепр-12М" + гу-50 не на сабвуфер ли? :smile: Ссылка на комментарий Поделиться на другие сайты Поделиться
Гость Опубликовано 6 Марта, 2015 в 20:12 Жалоба Поделиться Опубликовано 6 Марта, 2015 в 20:12 Усилитель двухтактный на плате унч с "Днепр-12М" + гу-50 не на сабвуфер ли? :smile: Это еще что!!! Бывает и похуже :smile: Даже вообще жуть :smile: Ссылка на комментарий Поделиться на другие сайты Поделиться
Рекомендуемые сообщения
Для публикации сообщений создайте учётную запись или авторизуйтесь
Вы должны быть пользователем, чтобы оставить комментарий
Создать учетную запись
Зарегистрируйте новую учётную запись в нашем сообществе. Это очень просто!
Регистрация нового пользователяВойти
Уже есть аккаунт? Войти в систему.
Войти