Перейти к содержанию

Обозначения номиналов на старых схемах. 6Н2П+6П14П+5Ц3С двухтакт


Рекомендуемые сообщения

Вопрос к специалистам:

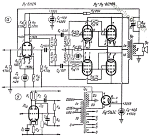
в инете нашел две схемы одного и того же усилителя на лампах 6Н2П+6П14П+5Ц3С двухтакт (выходные по две в параллель), но на них разные номиналы резисторов- на входной лампе 220к или 0.22к(220 Ом)-по схеме R4, R5. И резисторы R1, R6,R7, R8, R11, - 470к или 0,47к(470 Ом). Какая из схем верная?

 

Александр.

post-22596-1424922589_thumb.jpg

post-22596-1424922609_thumb.png

Ссылка на комментарий
Поделиться на другие сайты

Я засомневался когда увидел на первой схеме R10 (470к) и R11(0,47), а они по моему должны быть одинаковыми(стоят на схеме симметрично). но обозначены по разному.

 

Александр.

Ссылка на комментарий
Поделиться на другие сайты

Тип лампы в названии темы поправьте.

По обозначениям zan правильно говорит.

 

Не нашел где могу поправить тему.

За комментарий спасибо, буду пробовать ставить 470к. Запуск усилителя в макете уже близко. Это мой второй усилитель, думаю вопросы еще будут.

 

Александр.

Ссылка на комментарий
Поделиться на другие сайты

Да проще все. Стандарт, или подход к нему, или ГОСТ.

0,22 - это в Мегаомах, а 220к - это в килоомах. Это один и тот же номинал, по сегодняшнему дню - 220 килоом. То же самое и про 470 килоом.

Ссылка на комментарий
Поделиться на другие сайты

Имя лампы 6П14П в теме поправил.

 

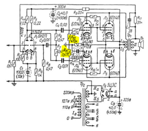
ALYR вот о чём говорит, см. картинку и он прав - такое смешение форматов на одной схеме есть идиотизьма. :smile:

номиналы.PNG

Кто точно знает эту старую систему обозначений номиналов, опишите её пожалуйста.

Если это доли Мегаомов, то когда мы пишем 0,22, когда 2,2, когда 22, когда 220? Ведь есть же четкие правила?

И как написать тогда 0,22 ОМ, 2,2 ОМ?

Ссылка на комментарий
Поделиться на другие сайты

Если это доли Мегаомов, то когда мы пишем 0,22, когда 2,2, когда 22, когда 220? Ведь есть же четкие правила?

И как написать тогда 0,22 ОМ, 2,2 ОМ?

0,22 - в мегомах

2,2 - в мегомах

22 - в омах

220 - в омах

Килоомы обозначены

0,22 ОМ; 2,2 ОМ в звуковой схемотехнике тех лет не использовались :smile:

Ссылка на комментарий
Поделиться на другие сайты

Мужики, вы что еще и полосочку внутри резистора не видите? На одих - она по диагонали, на других - она вдоль, на третьих - она вообще перпендикулярно. А их там может и две быть перпендикулярно. А после двух - римскими цифрами. Забыли? Или не знали?

Или сами гляньте на схему, там омовое работать будет??? Аж дико...

На два анода повесить (запитать) через 0,22 Ома от плюс 300 Вольт? Вы такое видели?

Изменено пользователем s237
Ссылка на комментарий
Поделиться на другие сайты

Сергей (s237), "полосочки" мы знаем. Вопрос мой не в этом и не о конкретной схеме, перечитайте, если не поняли.

Стандарты существуют для того, чтобы верно, однозначно, общепонятно передавать информацию о номиналах, БЕЗ анализа схемы.

 

Рубен, спасибо!

В какой момент переходим от килоом к долям мегаомов?

Имею ввиду, например, до 100К включительно обозначается в килоомах, а выше - в долях мегоомов?

Или это пофиг?

 

А с конденсаторами на старых схемах нет подобных нюансов?

Ссылка на комментарий
Поделиться на другие сайты

Сергей (s237) ваши схемы 1950 - 1960 годов. Есть пару книг и посмотрите.

 

_https://publ.lib.ru/ARCHIVES/M/''Massovaya_radiobiblioteka''/_''Massovaya_radiobiblioteka''_0001-0099_.html

«Массовая радиобиблиотека». Выпуск 0009

С.М.Герасимов. Как читать радиосхемы. Издание четвертое

_https://publ.lib.ru/ARCHIVES/M/''Massovaya_radiobiblioteka''/_''Massovaya_radiobiblioteka''_0100-0199_.html

«Массовая радиобиблиотека». Выпуск 0192

Хрестоматия радиолюбителя. Составил И.И.Спижевский.

Ссылка на комментарий
Поделиться на другие сайты

Гость
Эта тема закрыта для публикации ответов.
  • Последние посетители   0 пользователей онлайн

    • Ни одного зарегистрированного пользователя не просматривает данную страницу
×
×
  • Создать...