droid Опубликовано 6 Декабря, 2014 в 15:42 Жалоба Поделиться Опубликовано 6 Декабря, 2014 в 15:42 Доброго дня! Есть трансформатор от радиолы Факел, помогите найти обмотки на 220в ,вот сопротивления обмоток- 1-6=21.6 ом 1-7=4.7 ом 2-5=2.7 ом 3-4=131.5 ом 6-7=18.7 ом 8-9=24.3 ом 9-10=4.2 ом 11-12=2.6 ом (накал) 13-экран Ссылка на комментарий Поделиться на другие сайты Поделиться
Гость pricolist Опубликовано 6 Декабря, 2014 в 17:01 Жалоба Поделиться Опубликовано 6 Декабря, 2014 в 17:01 (изменено) Самый простой способ - подать на накальную обмотку 6 Вольт от другого транса и замерить напряжение на остальных выводах (3-4 скорее всего анодная) Изменено 6 Декабря, 2014 в 17:02 пользователем pricolist Ссылка на комментарий Поделиться на другие сайты Поделиться
droid Опубликовано 6 Декабря, 2014 в 17:35 Автор Жалоба Поделиться Опубликовано 6 Декабря, 2014 в 17:35 Самый простой способ - подать на накальную обмотку 6 Вольт от другого транса и замерить напряжение на остальных выводах (3-4 скорее всего анодная) нет у меня к сажелению ничего такого на 6 вольт( Ссылка на комментарий Поделиться на другие сайты Поделиться
Sergiy_83 Опубликовано 6 Декабря, 2014 в 18:33 Жалоба Поделиться Опубликовано 6 Декабря, 2014 в 18:33 нет у меня к сажелению ничего такого на 6 вольт( Тогда 220 на обмотку 3-4 или любую которая понравится, последовательно через лампочку 220V Ссылка на комментарий Поделиться на другие сайты Поделиться
TANk Опубликовано 6 Декабря, 2014 в 18:42 Жалоба Поделиться Опубликовано 6 Декабря, 2014 в 18:42 Обычно (в 99% случаев) обмотки нумеруются начиная с сетевой. 1 вывод - это самое начало катушки первый виток на каркасе и дальше по порядку намотки. Сначала все первичные обмотки, которые включаются в розетку, потом все вторичные. начинается с анодной высоковольтной и обмотка накала как правило самая верхняя последняя на катушке. В данном случае, глядя на схему я бы соединил обмотки так. К выводам 1 и 6 подключаем сетевую вилку. В разрыв провода включаем лампу накаливания на 40-60Вт (на всякий случай). Потом втыкаем вилку в розетку и измеряем напряжения на остальных обмотках. 11-12=2.6 ом (накал) Что то сомневаться начал в правильности измерения. Обмотка накала как правило рассчитана на ток более 3 А и делается проводом ∅ порядка 1мм. Активное сопротивление такой обмотки редко превышает одну- две десятые доли Ома Ссылка на комментарий Поделиться на другие сайты Поделиться
droid Опубликовано 6 Декабря, 2014 в 19:52 Автор Жалоба Поделиться Опубликовано 6 Декабря, 2014 в 19:52 (изменено) Что то сомневаться начал в правильности измерения. Обмотка накала как правило рассчитана на ток более 3 А и делается проводом ∅ порядка 1мм. Активное сопротивление такой обмотки редко превышает одну- две десятые доли Ома да эти провода от обмотки самые толстые, где то в 1мм(1.1мм штангелем померил)) в толщину, другим тестером показало 2.4 ома, а тем 2.6 ом. спасибо за совет, завтра попробую и тогда отпишусь. а как себя должна вести лампочка в разрыв? гореть во весь накал? или на половину накала? или вспыхнуть и потухнуть? Изменено 6 Декабря, 2014 в 19:56 пользователем droid Ссылка на комментарий Поделиться на другие сайты Поделиться
Sergiy_83 Опубликовано 6 Декабря, 2014 в 20:05 Жалоба Поделиться Опубликовано 6 Декабря, 2014 в 20:05 (изменено) а как себя должна вести лампочка в разрыв? гореть во весь накал? или на половину накала? или вспыхнуть и потухнуть? Чем ярче горит тем неправильнее подключение, если подключите к накалу то должна гореть ярко, если к 220 то возможно еле еле. И лампочку я бы взял ватт на 100. 3-4 обмотка все таки высоковольтная вторичка. И обмотка на 220 (судя по схеме) будет скорее всего состоять из двух последовательно соединенных обмоток Изменено 6 Декабря, 2014 в 20:12 пользователем Sergiy_83 Ссылка на комментарий Поделиться на другие сайты Поделиться
droid Опубликовано 6 Декабря, 2014 в 20:36 Автор Жалоба Поделиться Опубликовано 6 Декабря, 2014 в 20:36 И обмотка на 220 (судя по схеме) будет скорее всего состоять из двух последовательно соединенных обмоток я так тоже думаю т.к. было на 127в и на 220в подключение. Ссылка на комментарий Поделиться на другие сайты Поделиться
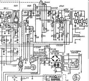
Lexter Опубликовано 7 Декабря, 2014 в 02:29 Жалоба Поделиться Опубликовано 7 Декабря, 2014 в 02:29 (изменено) Павел, на вашей же схеме показаны "сетевые" обмотки - они обе с отводом. Вы же уже нашли тестером обмотки, имеющие три вывода - это и есть "сетевые". Только перепроверьте ещё раз. У вас получается, что есть обмотки 6-7-1 и 8-10-9. Сопротивление "начало - конец" должно равняться сумме "начало - отвод" + "отвод - конец". Изменено 7 Декабря, 2014 в 02:37 пользователем Lexter Ссылка на комментарий Поделиться на другие сайты Поделиться
TANk Опубликовано 7 Декабря, 2014 в 05:27 Жалоба Поделиться Опубликовано 7 Декабря, 2014 в 05:27 а как себя должна вести лампочка в разрыв? гореть во весь накал? или на половину накала? или вспыхнуть и потухнуть? На правильной сетевой обмотке лампочка на 40 Вт гореть не должна, либо чуть чуть еле заметно темно-красным светиться. Измеряем (не отключая лампу) напряжение на выводах накала - там должно быть примерно 6.5-6.7 вольт без нагрузки. Если выводы накала замкнуть между собой, то тогда лампочка в цепи первичной обмотки должна загореться на почти полный накал. Если происходит как то по другому, то значит сетевая обмотка выбрана неправильно. Смотрите откуда из катушки выходят провода. Сетевая обмотка на катушке намотана самой первой. Ссылка на комментарий Поделиться на другие сайты Поделиться
droid Опубликовано 7 Декабря, 2014 в 08:29 Автор Жалоба Поделиться Опубликовано 7 Декабря, 2014 в 08:29 (изменено) Павел, на вашей же схеме показаны "сетевые" обмотки - они обе с отводом. Вы же уже нашли тестером обмотки, имеющие три вывода - это и есть "сетевые".Только перепроверьте ещё раз. У вас получается, что есть обмотки 6-7-1 и 8-10-9. Сопротивление "начало - конец" должно равняться сумме "начало - отвод" + "отвод - конец". получается так 1и6=21.6 ом 8и10 =20.1ом , соединяю 6и8 , на 1 и 10= 41.7ом, сюда и падаю на 1 и 10 220 вольт, с лампочкой в разрыв. И это правильное подключение , накал у нас 11 и 12=6.68 в , анодное 3 и 4=252в , лампочка не горела никак( измерения без лампы в разрыве). Всем спасибо за помощь! теперь осталось сделать унч на 6н2п и 6п14п (от этой же радиолы, на печатной плате) есть и звуковой трансформатор, и конденсаторы. на схеме нарисован диодный мост, в радиоле его нет, или они в те времена выглядели по другому(лампы для выпремления тут нет)? Изменено 7 Декабря, 2014 в 10:24 пользователем droid Ссылка на комментарий Поделиться на другие сайты Поделиться
yrk Опубликовано 7 Декабря, 2014 в 10:55 Жалоба Поделиться Опубликовано 7 Декабря, 2014 в 10:55 на схеме нарисован диодный мост, в радиоле его нет, или они в те времена выглядели по другому(лампы для выпремления тут нет)? Ссылка на комментарий Поделиться на другие сайты Поделиться
Рекомендуемые сообщения
Для публикации сообщений создайте учётную запись или авторизуйтесь
Вы должны быть пользователем, чтобы оставить комментарий
Создать учетную запись
Зарегистрируйте новую учётную запись в нашем сообществе. Это очень просто!
Регистрация нового пользователяВойти
Уже есть аккаунт? Войти в систему.
Войти