Гость dimmetrio Опубликовано 21 Марта, 2014 в 15:18 Жалоба Поделиться Опубликовано 21 Марта, 2014 в 15:18 Добрый день . Прошу вас помощи . Колонки у меня достаточно тугие а хочу собрать свой первый усилитель и хочется se. Заинтересовала схема от аудиоинструмента se уселитель на паралельных 6п7с . на ее основе нарисовал схему с индикационными лампами и 2 мя дросселями схема: вопросы: можно вместо 1 дросселя 5 гн 300 ма D300AM использовать 2 по 12гн 150ма D180AM большая индуктивность лучше и потоку 2 по 150 те же 300.? хватит ли 1 кенотрона максимальный ток у него 250ма на 4 лампы 6п7с с током 70ма каждая по идеи нет так как ток 280 получается минимум, в оригинальной схеме 5ц3с хватает ,или поставить 2 1 на каждый канал но тогда будет меньшее падение напряжения в цети, как тогда рассчитать 2ю обмотку транса ? и как правильнее подключить 6е3п и можно использовать любой кремневый диод, ? по формуле можно рассчитать параметры , для нубов какие именно параметры, и какие примерно значения должны быть? спасибо всем кто откликнется. Ссылка на комментарий Поделиться на другие сайты Поделиться
Гость dimmetrio Опубликовано 28 Марта, 2014 в 19:06 Жалоба Поделиться Опубликовано 28 Марта, 2014 в 19:06 (изменено) добрый вечер перерисовал схемы захотелось использовать г 807. раздельный бп для каждого канала с разделением высокого и низкого напряжения . Появились новые вопросы: межкаскадный конденсатор рекомендуют 0.47 для г 807 вместо 0.1 как в оригинале не будет ли срезаться НЧ ? ток на катодном резисторе должен быть до 70м.а на лампу ? тогда резистор должен быть в 2 раза меньше ? и шунтирующий конденсатор не 47μF как в оригинале а больше 470 μF. анодный конденсатор входного каскада в оригинале 22μF по идеи должен быть 220в.катодный резистор входного каскада надо шунтировать ? и подойдёт для данной схемы tw50se 3к\6 ом (ас 6 ом)? -на 2 минуте видно индикационную лампу , как называется ? спасибо всем кто не прошел мимо. Изменено 29 Марта, 2014 в 02:43 пользователем dimmetrio Ссылка на комментарий Поделиться на другие сайты Поделиться
bedjamen Опубликовано 29 Марта, 2014 в 05:41 Жалоба Поделиться Опубликовано 29 Марта, 2014 в 05:41 на 2 минуте видно индикационную лампу , как называется ? Это ИН-13 Ссылка на комментарий Поделиться на другие сайты Поделиться
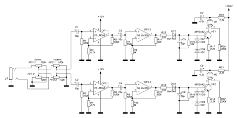
Гость dimmetrio Опубликовано 29 Марта, 2014 в 11:03 Жалоба Поделиться Опубликовано 29 Марта, 2014 в 11:03 спасибо . вот и схемку для себя подобрал не сложную Ссылка на комментарий Поделиться на другие сайты Поделиться
Рекомендуемые сообщения
Для публикации сообщений создайте учётную запись или авторизуйтесь
Вы должны быть пользователем, чтобы оставить комментарий
Создать учетную запись
Зарегистрируйте новую учётную запись в нашем сообществе. Это очень просто!
Регистрация нового пользователяВойти
Уже есть аккаунт? Войти в систему.
Войти