Гость kickstarter Опубликовано 29 Октября, 2013 в 15:09 Жалоба Поделиться Опубликовано 29 Октября, 2013 в 15:09 Собрал клон Naim nap-140, сразу поменял входные bc550 на 2sc2240. Хочется заменить tip41/42 на что-нибудь фирменное, из имеющегося есть 2sc3944/2sa1535(https://www.classiccmp.org/rtellason/transdata/2sc3944.pdf_) японские, Panasonic. Хватит ли тока коллектора в 1А, против 6А у tip41/42, для данной схемы? А самый интересный вопрос- не будет ли возбуждения (Ft у 2sc3944 = 200MHz против 3MHz у tip41)? Ссылка на комментарий Поделиться на другие сайты Поделиться
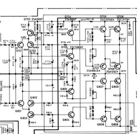
Гость jagric Опубликовано 29 Октября, 2013 в 17:23 Жалоба Поделиться Опубликовано 29 Октября, 2013 в 17:23 Плоховато разбираюсь в схемах,эта,случаем не похожа? Ссылка на комментарий Поделиться на другие сайты Поделиться
Гость kickstarter Опубликовано 29 Октября, 2013 в 17:30 Жалоба Поделиться Опубликовано 29 Октября, 2013 в 17:30 (изменено) слабо похожа, хотя они все на одно лицо хотя 2sc3179 на tip41 походят Изменено 29 Октября, 2013 в 17:32 пользователем kickstarter Ссылка на комментарий Поделиться на другие сайты Поделиться
Lexter Опубликовано 29 Октября, 2013 в 22:43 Жалоба Поделиться Опубликовано 29 Октября, 2013 в 22:43 ...Хватит ли тока коллектора в 1А, против 6А у tip41/42, для данной схемы?... Чтобы выходные транзисторы не горели, они должны быть расчитаны на максимальный ток, возможный в схеме. Например, при питании 25В и сопротивлении нагрузки 4 Ом максимально возможный ток 25/4=6,25А, так что даже шестиамперные tip41/42 вполне могут погореть, не говоря об одноамперных. Ссылка на комментарий Поделиться на другие сайты Поделиться
Гость kickstarter Опубликовано 30 Октября, 2013 в 03:37 Жалоба Поделиться Опубликовано 30 Октября, 2013 в 03:37 (изменено) Чтобы выходные транзисторы не горели... Выходные в этой схеме - 2sc5200, tip41/42 предвыходные, это что нибудь меняет? А вообще получается такой расклад - 2sc2240(Toshiba)-2sc2705/2sa1175(Toshiba)-tip41/42(***)-2sc5200(Toshiba) Может кто знает, что есть у тошибы для раскачки пары 2sc5200/2sa1943? А то кроме tip41/42 все тошиба, для аудио пригодные, а tip41/42 как паршивая овца в стаде. Добавлено после раздумий: Самая мощная предвыходная пара у тошибы 2SA1837/2SC4793. C током коллектора 1А. Добавлено после раздумий: Заменил tip41/42 на 2sc3944/2sa1535, поставив между базой и коллектором 47пФ. В оригинальной схеме усилителя стоят 2n3568 с током коллектора в 0.5 А, у найма ZTX652 с максимальным продолжительным током коллектора в 2А. На большой громкости температура транзисторов градусов пятьдесят, страшного ничего нет. По звучанию, что сказать- фирма она и есть фирма, а tip41/42, они как квадратные колеса, мало пригодны. Изменено 30 Октября, 2013 в 01:27 пользователем kickstarter Ссылка на комментарий Поделиться на другие сайты Поделиться
Datagor Опубликовано 30 Октября, 2013 в 13:24 Жалоба Поделиться Опубликовано 30 Октября, 2013 в 13:24 Степан, ваши высказывания обычно слишком категоричны и ничем кроме вашего личного НЕскромного мнения не обоснованы :smile: Транзисторы TIP41/TIP42 прекрасно работают НА СВОЁМ МЕСТЕ и обеспечивают все заявленные производителем параметры. Если у вас не так - не курите подделки. Поменяю-ка я название темы. Ссылка на комментарий Поделиться на другие сайты Поделиться
Гость kickstarter Опубликовано 1 Ноября, 2013 в 17:54 Жалоба Поделиться Опубликовано 1 Ноября, 2013 в 17:54 Мы, как самодержавный властитель, Император всея Малошумящихъ Полупроводниковыхъ Вентилей, сим заявляем, что: Внутренний всесторонний обзор многих топовых пидсилювачей показал наличие в нутре их токмо фирменных специализированных вентилей. Выше приведенное явление и вызвало повышенный интерес к удалению из схемы непредназначенных для аудио элементов, с заменой их на годные. Сия изменения привели к нужному результату, чего и вам желаю. Данные изречения подписью своей скрепляем и ответ за них держим. Ссылка на комментарий Поделиться на другие сайты Поделиться
Datagor Опубликовано 1 Ноября, 2013 в 18:18 Жалоба Поделиться Опубликовано 1 Ноября, 2013 в 18:18 Ё-маё... :smile: :smile: Ссылка на комментарий Поделиться на другие сайты Поделиться
Рекомендуемые сообщения