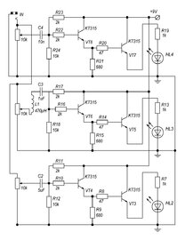
Гость alex_1993 Опубликовано 23 Мая, 2012 в 18:17 Жалоба Поделиться Опубликовано 23 Мая, 2012 в 18:17 (изменено) Вот собрал эту схемку, казалось бы такая простая, но не рабоет... :smile: Все светодиоды горят и все... Никакой реакции на линейный выход... Вот после небольших изменений Что заменить, или может просто посоветуйте схемку светомузыки на транзисторах, питание вольт на 9 примерно...ну и самое главное - на светодиодах... Изменено 23 Мая, 2012 в 18:20 пользователем alex_1993 Ссылка на комментарий Поделиться на другие сайты Поделиться
Гость ruberoidd Опубликовано 23 Мая, 2012 в 18:58 Жалоба Поделиться Опубликовано 23 Мая, 2012 в 18:58 Вроде бы схема рабочая, на вид. Исправны ли детали? Может вместо светодиодов должны стоять лампочки? Ссылка на комментарий Поделиться на другие сайты Поделиться
Гость alex_1993 Опубликовано 23 Мая, 2012 в 19:03 Жалоба Поделиться Опубликовано 23 Мая, 2012 в 19:03 Неа, детали все рабочие - эта схема не у одного меня не заработала... Насчет ламп - а разве есть разница? нагрузка идет же через транзистор. Ссылка на комментарий Поделиться на другие сайты Поделиться
Гость ruberoidd Опубликовано 23 Мая, 2012 в 19:26 Жалоба Поделиться Опубликовано 23 Мая, 2012 в 19:26 Думаю разница есть, второй транзистор чуть приоткрыт током смещения первого каскада, всего этого вполне может быть достаточно, что б засветился светодиод, имхо. Надо пробовать ставить маломощную лампочку вместо светодиода и резистора (тот что перед диодом), и посмотреть что будет. Ссылка на комментарий Поделиться на другие сайты Поделиться
Гость alex_1993 Опубликовано 23 Мая, 2012 в 19:57 Жалоба Поделиться Опубликовано 23 Мая, 2012 в 19:57 (изменено) подключил параллельно светодиоду с резистором лампочку - лампа и светодиод светятся, ноль реакции(( Может у кого-то есть рабочая схема, а то искать в интернете это конечно хорошо, но хотелось бы проверенное что-то... Изменено 23 Мая, 2012 в 19:58 пользователем alex_1993 Ссылка на комментарий Поделиться на другие сайты Поделиться
Гость ruberoidd Опубликовано 23 Мая, 2012 в 20:05 Жалоба Поделиться Опубликовано 23 Мая, 2012 в 20:05 А если отсоединить от схемы R23 (R17, R11), то все равно светятся? Ссылка на комментарий Поделиться на другие сайты Поделиться
Гость alex_1993 Опубликовано 23 Мая, 2012 в 20:12 Жалоба Поделиться Опубликовано 23 Мая, 2012 в 20:12 неа Ссылка на комментарий Поделиться на другие сайты Поделиться
Гость ruberoidd Опубликовано 23 Мая, 2012 в 20:20 Жалоба Поделиться Опубликовано 23 Мая, 2012 в 20:20 тогда вместо этого резистора ставим для начала переменный резистор килоом на 20, и выыодим его в пположение максимального сопротивления. Далее потихоньку уменьшаем сопротивление до тех пор, пока светодиод не начнет едва светиться и проверяем работу схемы с сигналом на линейном входе. Если работает, то замеряем сопротивление нашего "подставного" переменного резистора и ставим вместо него постоянный резистор подходящего номинала. Ссылка на комментарий Поделиться на другие сайты Поделиться
Гость alex_1993 Опубликовано 23 Мая, 2012 в 20:27 Жалоба Поделиться Опубликовано 23 Мая, 2012 в 20:27 помогло, но вот только еле мигает, мошность свечения слабая, а если увеличивать яркость - перестает реагировать... Ссылка на комментарий Поделиться на другие сайты Поделиться
Гость ruberoidd Опубликовано 23 Мая, 2012 в 20:32 Жалоба Поделиться Опубликовано 23 Мая, 2012 в 20:32 А что за сигнал на входе схемы, нельзя его увеличить? Ссылка на комментарий Поделиться на другие сайты Поделиться
Гость alex_1993 Опубликовано 23 Мая, 2012 в 20:35 Жалоба Поделиться Опубликовано 23 Мая, 2012 в 20:35 Сигнал с линейноговыхода компьютера - громкость 100%. Ссылка на комментарий Поделиться на другие сайты Поделиться
Гость ruberoidd Опубликовано 23 Мая, 2012 в 20:40 Жалоба Поделиться Опубликовано 23 Мая, 2012 в 20:40 Какие светодиоды используются, и сколько их в каждом "цветовом канале"? Ссылка на комментарий Поделиться на другие сайты Поделиться
Рекомендуемые сообщения