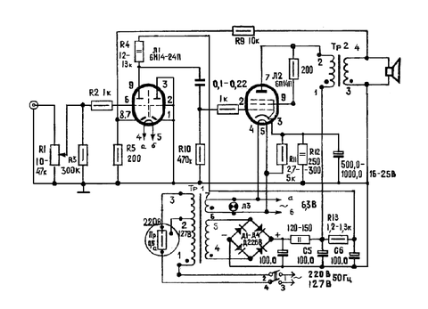
vasya1588 Опубликовано 14 Ноября, 2016 в 12:09 Жалоба Поделиться Опубликовано 14 Ноября, 2016 в 12:09 (изменено) Здравствуйте пытался найти объяснения этому монтажу 6н3п в поиске но не нашел . Зачем так делают ? Вот как в схеме лампа в драйвере. Изменено 14 Ноября, 2016 в 12:23 пользователем vasya1588 Ссылка на комментарий Поделиться на другие сайты Поделиться
sancho Опубликовано 14 Ноября, 2016 в 13:21 Жалоба Поделиться Опубликовано 14 Ноября, 2016 в 13:21 Нормально. Сам так делал с пентодом лампы 6ф12П, когда использовал только триодную часть. Ссылка на комментарий Поделиться на другие сайты Поделиться
vasya1588 Опубликовано 14 Ноября, 2016 в 13:29 Автор Жалоба Поделиться Опубликовано 14 Ноября, 2016 в 13:29 Один триод полностью на землю питать Это для того чтобы меньше шума была ? От триода который не подключен ? Чтобы в воздухе не висел ? Ссылка на комментарий Поделиться на другие сайты Поделиться
vasya1588 Опубликовано 14 Ноября, 2016 в 14:02 Автор Жалоба Поделиться Опубликовано 14 Ноября, 2016 в 14:02 А можно просто второй триод оставить скажем так в воздухе ничего не делая ?Только экран на землю кинуть . Ссылка на комментарий Поделиться на другие сайты Поделиться
TANk Опубликовано 14 Ноября, 2016 в 18:07 Жалоба Поделиться Опубликовано 14 Ноября, 2016 в 18:07 Еще один вариант, если триодов в баллоне два, а использовать надо только один. В два раза уменьшить номиналы катодного и анодного резисторов и обе половинки включить в параллель. Ссылка на комментарий Поделиться на другие сайты Поделиться
vasya1588 Опубликовано 15 Ноября, 2016 в 05:32 Автор Жалоба Поделиться Опубликовано 15 Ноября, 2016 в 05:32 Включал вчера звук не понравился . Нету четкости в звуке, НЧ не такие глубокие скорее в бубанение перешли . Перепаял на один триод , второй триод оставил в воздухе. Ссылка на комментарий Поделиться на другие сайты Поделиться
vasya1588 Опубликовано 15 Ноября, 2016 в 08:36 Автор Жалоба Поделиться Опубликовано 15 Ноября, 2016 в 08:36 Конечно поменял взял такой же номинал резистора на аноде и в катоде параллельно включил. Звук стал замыленный. У меня очень много акустики широкополосные динамики fostex 126 , Akai sw 35 , 10гдш , philips ad8080/m8 . 2 -х полоска Вега 15 ас 404, Вега 10ас -225 . 3-х полоска ITT - 130 , telefunken professional tlx 22/4, радиотехника с 90, fisher sme 171. Ссылка на комментарий Поделиться на другие сайты Поделиться
Рекомендуемые сообщения
Для публикации сообщений создайте учётную запись или авторизуйтесь
Вы должны быть пользователем, чтобы оставить комментарий
Создать учетную запись
Зарегистрируйте новую учётную запись в нашем сообществе. Это очень просто!
Регистрация нового пользователяВойти
Уже есть аккаунт? Войти в систему.
Войти